EasyManua.ls Logo

Philips PCL304 - Page 81

Philips PCL304
82 pages
Print Icon
To Next Page IconTo Next Page
To Next Page IconTo Next Page
To Previous Page IconTo Previous Page
To Previous Page IconTo Previous Page
Loading...
DUO
~
DU3
Control!
LS
1
ees
©
one
oe
ered
Sac
ncwcncccccseencceseset
rere
rr
rrr
rrr
ett
r
trees)
DLO~DL3
1
MGM
GENERATOR
CIRCUIT
Circuil
block
diagram
£2
RGIBIAS
VOLTAGE
GENERATOR
CIRCUIT
:
45
690
Atk
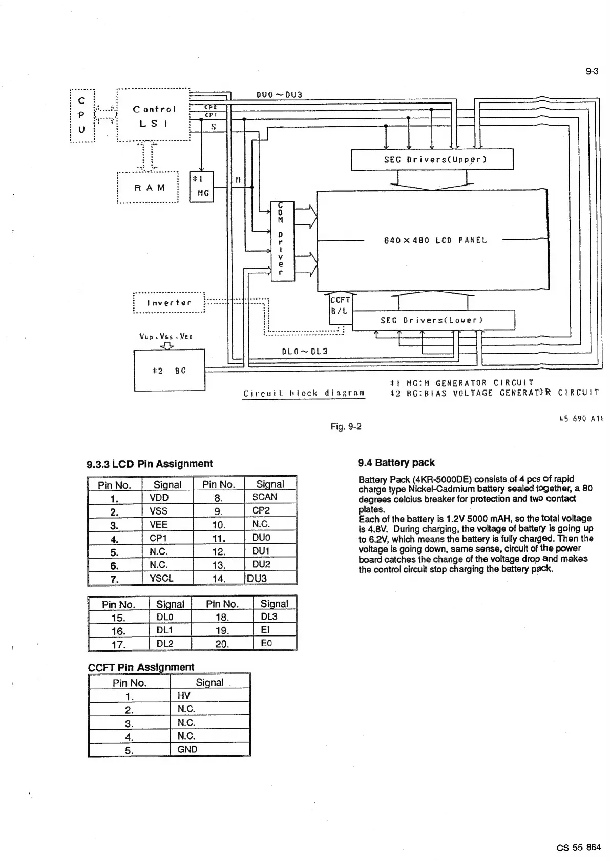
Fig.
9-2
9.3.3
LCD
Pin
Assignment
9.4
Battery
pack
[“PinNo.
|
Signal
|
i=
dis
Battery
Pack
(4KR-5000DE)
consists
of
4
pes
of
rapid
charge
type
Nickel-Cadmium
battery
sealed
together,
a
80
degrees
celcius
breaker
for
protection
and
two
contact
plates.
Each
of
the
battery
is
1.2V
5000
mAH,
so
the
total
voltage
is
4.8V.
During
charging,
the
voltage
of
battery
is
going
up
to
6.2V,
which
means
the
battery
is
fully
charged.
Then
the
voltage
is
going
down,
same
sense,
circuit
of
the
power
board
catches
the
change
of
the
voltage
drop
and
makes
the
control
circuit
stop
charging
the
battery
pack.
as
CCFT
Pin
Assignment
[-PinNo.
|
CS
55
864

Related product manuals