EasyManua.ls Logo

Philips VR330/58 - VPS Schematic Diagram

Philips VR330/58
63 pages
Print Icon
To Next Page IconTo Next Page
To Next Page IconTo Next Page
To Previous Page IconTo Previous Page
To Previous Page IconTo Previous Page
Loading...
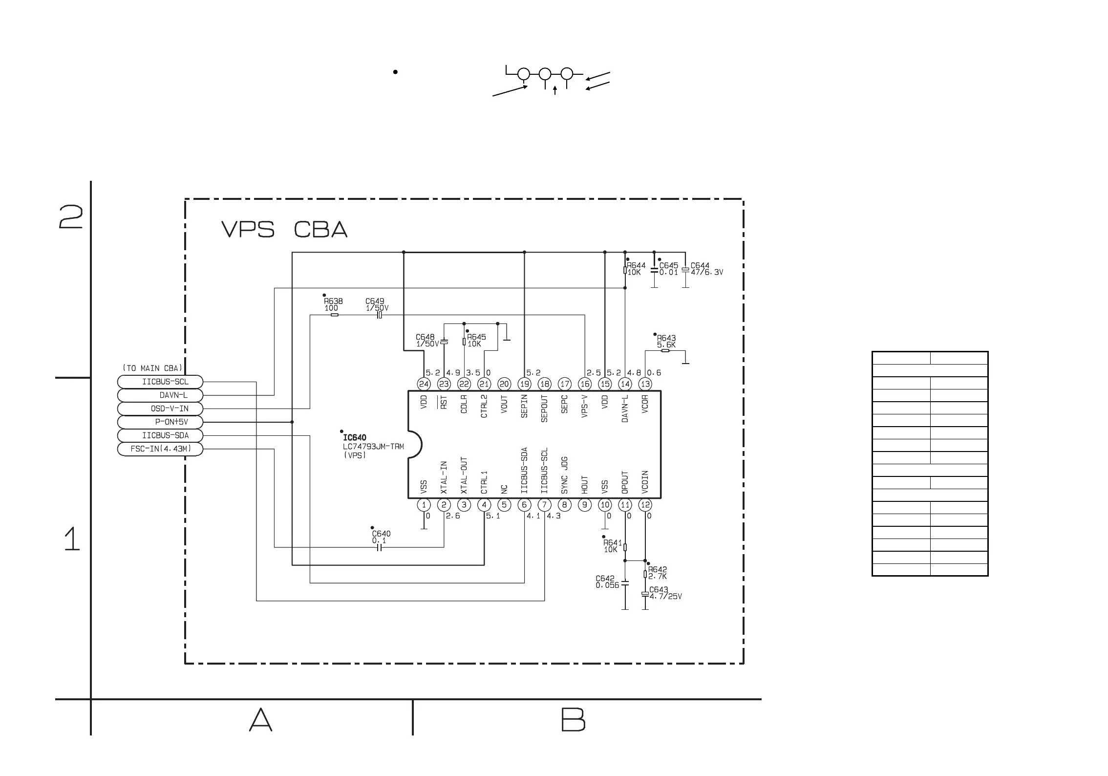
VPS Schematic Diagram
HC464SCV
1-10-73
1-10-74
THE SAME VOLTAGE FOR
BOTH PLAY & REC MODES.
INDICATES THAT THE VOLTAGE
IS NOT CONSISTENT HERE.
MODE: SP/REC
PLAY MODE
REC MODE
1
2
3
5.0
5.0
(2.5)
~
ā€œ ā€œ = SMD
VPS Schematic Diagram
Parts Location Guide
Ref No. Position
C640 A-1
C642 B-1
C643 B-1
C644 B-2
C645 B-2
C648 B-2
C649 A-2
IC640 A-2
R638 A-2
R641 B-1
R642 B-1
R643 B-2
R644 B-2
R645 B-2
CAPACITORS
IC
RESISTORS