EasyManua.ls Logo

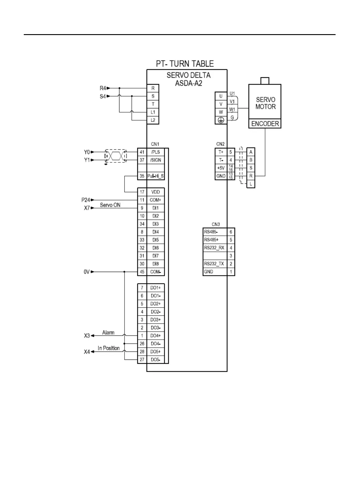
ProArc PT-200s - Turn Table Servo Control Circuit Diagram

ProArc PT-200s
39 pages
Print Icon
To Next Page IconTo Next Page
To Next Page IconTo Next Page
To Previous Page IconTo Previous Page
To Previous Page IconTo Previous Page
Loading...
32
6. CIRCUIT