EasyManua.ls Logo

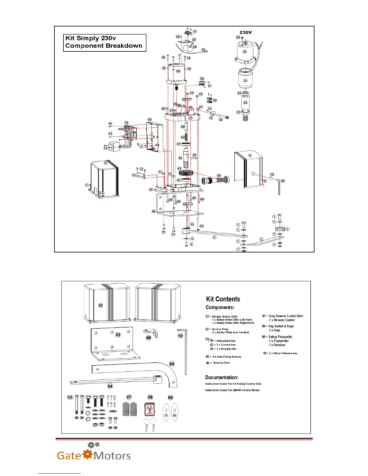
Proteco SIMPLY - Kit Simply 230 v Component Breakdown; Kit Components; Included Documentation

Proteco SIMPLY
31 pages
Print Icon
To Next Page IconTo Next Page
To Next Page IconTo Next Page
To Previous Page IconTo Previous Page
To Previous Page IconTo Previous Page
Loading...
Page 8
Kit Simply 230v Component Breakdown
NB: Please quote above part numbers when enquiring about replacements for the Kit
Simply 230v model components from GateMotors.

Related product manuals