EasyManua.ls Logo

Real Flame 700 - AERATION & BURNER SIZES; Primary Air and Media Settings; Burner Specifications

Real Flame 700
51 pages
Print Icon
To Next Page IconTo Next Page
To Next Page IconTo Next Page
To Previous Page IconTo Previous Page
To Previous Page IconTo Previous Page
Loading...
44 | P a g e
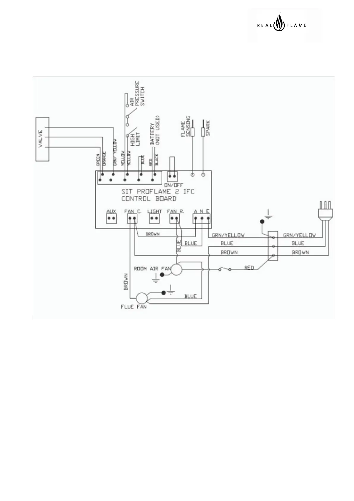
WIRING DIAGRAM

Related product manuals