EasyManua.ls Logo

SAME SILVER 100.6 - Page 356

Default Icon
470 pages
Print Icon
To Next Page IconTo Next Page
To Next Page IconTo Next Page
To Previous Page IconTo Previous Page
To Previous Page IconTo Previous Page
Loading...
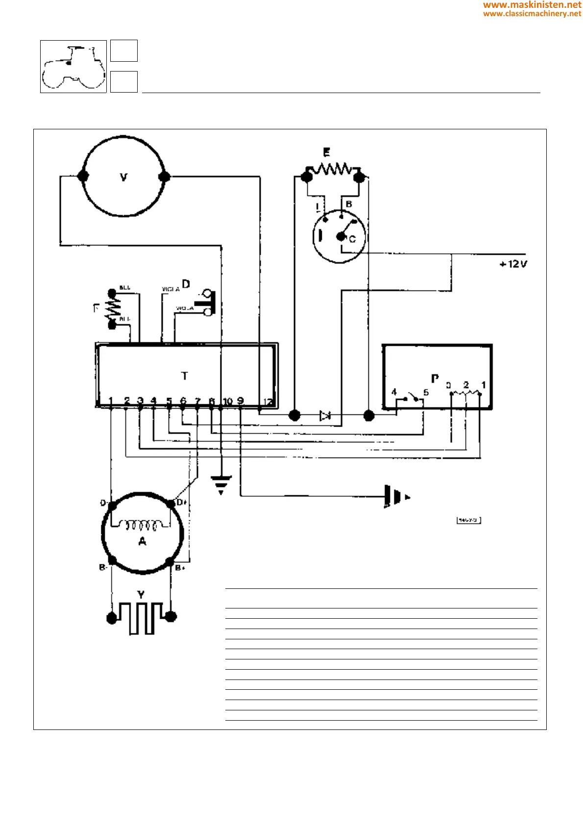
Electrical diagram - heating system
Fig. 3 - Electrical diagram - ventilation and heating system.
key
V Electric fan heater unit
E Fan heater element
I Fan heater switch
D Thermal overload cutout
T Electronic control unit
P Heater potentiometer
F Thermistor
A Alternator
Y Heater element
Ref Colour Symbol Section Length Function
(mm2) (cm)
1 Brown-black MN 1,5 50 Alternator field coil
2 Grey H 0,8 50 Full power
3 Orange C 0,8 60 Potentiometer slider
4 Green V 0,8 50 Potentiometer "0"
5 Yellow G 1,5 50 Potentiometer positive
6 Black-white BN 1,5 60 Speed switch
7 White B 1,5 60 Alternator field +
8 Blue-white AB 0,8 60 Potentiometer strength
9 Orange-black CN 0,8 70 Indicator lamp
10 Black N 2,5 60 Ground
12 Red-black RN 2,5 100 Motor +
systems
air conditioning
86
8
356
www.maskinisten.net
www.classicmachinery.net

Table of Contents

Related product manuals