EasyManua.ls Logo

Scott Safety Simple - Simplified System Diagram

Scott Safety Simple
48 pages
Print Icon
To Next Page IconTo Next Page
To Next Page IconTo Next Page
To Previous Page IconTo Previous Page
To Previous Page IconTo Previous Page
Loading...
2 - Features
Stationary Air Compressor System Operating Instructions
11
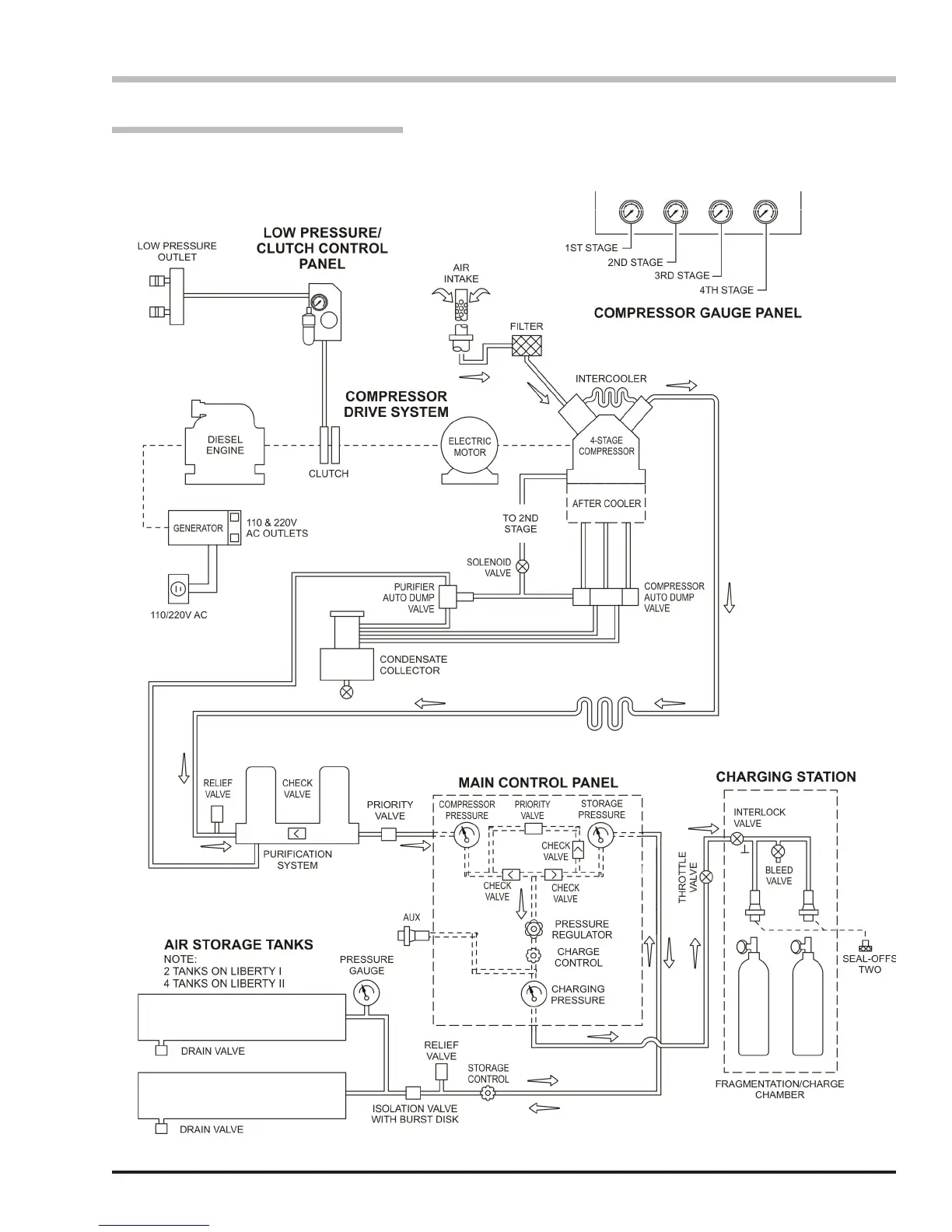
Simplied System Diagram
NOTE: The illustration represents a simplied diagram
for the purposes of basic operation. Outlets, connection
points, and optional equipment are not shown.

Table of Contents

Related product manuals