EasyManua.ls Logo

Scytek electronic A20 - Advanced Two Stage Door Lock Wiring; Two Stage Reverse Polarity Wiring; Two Stage Adding Actuators Wiring

Default Icon
29 pages
Print Icon
To Next Page IconTo Next Page
To Next Page IconTo Next Page
To Previous Page IconTo Previous Page
To Previous Page IconTo Previous Page
Loading...
Page 24 - G777,G27,A777,A20
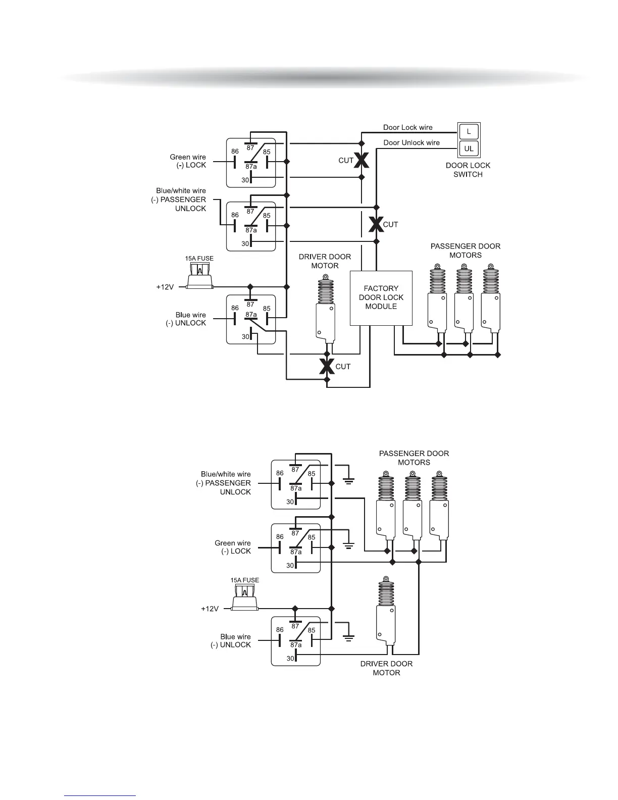
TTwwoo SSttaaggee DDoooorr LLoocckk DDiiaaggrraammss ccoonnttdd
Two Stage Reverse Polarity
Two Stage Adding Actuators

Related product manuals