EasyManua.ls Logo

Sharp R-775W - Page 34

Sharp R-775W
46 pages
Print Icon
To Next Page IconTo Next Page
To Next Page IconTo Next Page
To Previous Page IconTo Previous Page
To Previous Page IconTo Previous Page
Loading...
R-775(W)R-785(AL) - 34
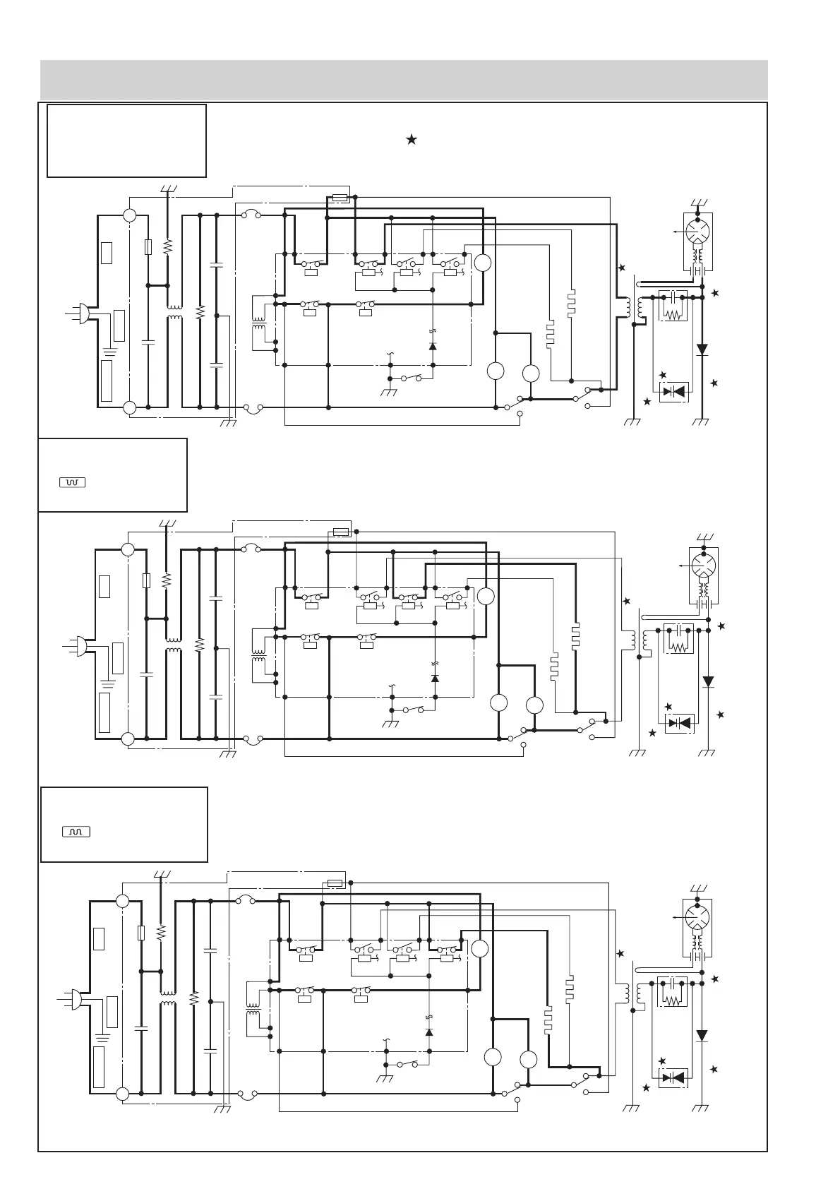
Indicates components with potential above 250 V.
Figure O-3(b) Oven Schematic-Grill cooking Condition (BOTTOM GRILL mode)
Figure O-2 Oven Schematic-Microwave cooking Condition
Figure O-3(a) Oven Schematic-Grill cooking Condition (TOP GRILL mode)
SCHEMATIC
NOTE: CONDITION OF OVEN
1. DOOR CLOSED.
2. MICROWAVE MODE SET.
3. COOKING TIME SET.
4. STRAT BUTTON PRESSED.
SCHEMATIC
NOTE: CONDITION OF OVEN
1. DOOR CLOSED.
2. TOP GRILL MODE SET.
3. COOKING TIME SET.
4. STRAT BUTTON PRESSED.
SCHEMATIC
NOTE: CONDITION OF OVEN
1. DOOR CLOSED.
2. BOTTOM GRILL MODE SET.
3. COOKING TIME SET.
4. STRAT BUTTON PRESSED.
OL
TTM
OVEN LAMP
FAN MOTOR
TURNTABLE MOTOR
GH1: TOP GRILL HEATING ELEMENT
GH2: BOTTOM HEATING ELEMENT
H.V. RECTIFIER
MG:
MAGNETRON
T: HIGH VOLTAGE
TRANSFORMER
T/C TRANSFORMER
C:
CAPACITOR
1.13 µF
AC2100V
CONTROL UNIT
A7
RY5
COM.
COM.
COM.
N.O.
N.O.
COM.
N.O.
N.O.
A3
E1 E3
E5 E7
A1
B2
A5
B1
SW2:
STOP SWITCH
SW1: MONITORED LATCH SWITCH
TC1:
MG.
THERMAL
CUT-OUT
TC2:
OVEN
THERMAL
CUT-OUT
4700p/ 250V
4700p/ 250V
10M/ 0.5W
NOISE SUPPRESSION COIL
680 k/ 0.5W
0.22µ/250V
F1: FUSE 20A
F2: FUSE F8A
NOISE FILTER
LN
230V ~ 50Hz
BRN/15BLU/15
G-Y/15
EARTH
LIVENEUTRAL
NC.
ASYMMETRIC
RECTIFIER
RY6
RY1 RY2 RY3 RY4
FM
SW3:
MONITOR
SWITCH
NC.
OL
TTM
OVEN LAMP
FAN MOTOR
TURNTABLE MOTOR
GH1: TOP GRILL HEATING ELEMENT
GH2: BOTTOM HEATING ELEMENT
H.V. RECTIFIER
MG:
MAGNETRON
T: HIGH VOLTAGE
TRANSFORMER
T/C TRANSFORMER
C:
CAPACITOR
1.13 µF
AC2100V
CONTROL UNIT
A7
RY5
COM.
COM.
COM.
N.O.
N.O.
COM.
N.O.
N.O.
A3
E1 E3
E5 E7
A1
B2
A5
B1
SW2:
STOP SWITCH
SW1: MONITORED LATCH SWITCH
TC1:
MG.
THERMAL
CUT-OUT
TC2:
OVEN
THERMAL
CUT-OUT
4700p/ 250V
4700p/ 250V
10M/ 0.5W
NOISE SUPPRESSION COIL
680 k/ 0.5W
0.22µ/250V
F1: FUSE 20A
F2: FUSE F8A
NOISE FILTER
LN
230V ~ 50Hz
BRN/15BLU/15
G-Y/15
EARTH
LIVENEUTRAL
NC.
ASYMMETRIC
RECTIFIER
RY6
RY1 RY2 RY3 RY4
FM
SW3:
MONITOR
SWITCH
NC.
OL
TTM
OVEN LAMP
FAN MOTOR
TURNTABLE MOTOR
GH1: TOP GRILL HEATING ELEMENT
GH2: BOTTOM HEATING ELEMENT
H.V. RECTIFIER
MG:
MAGNETRON
T: HIGH VOLTAGE
TRANSFORMER
T/C TRANSFORMER
C:
CAPACITOR
1.13 µF
AC2100V
CONTROL UNIT
A7
RY5
COM.
COM.
COM.
N.O.
N.O.
COM.
N.O.
N.O.
A3
E1 E3
E5 E7
A1
B2
A5
B1
SW2:
STOP SWITCH
SW1: MONITORED LATCH SWITCH
TC1:
MG.
THERMAL
CUT-OUT
TC2:
OVEN
THERMAL
CUT-OUT
4700p/ 250V
4700p/ 250V
10M/ 0.5W
NOISE SUPPRESSION COIL
680 k/ 0.5W
0.22µ/250V
F1: FUSE 20A
F2: FUSE F8A
NOISE FILTER
LN
230V ~ 50Hz
BRN/15BLU/15
G-Y/15
EARTH
LIVENEUTRAL
NC.
ASYMMETRIC
RECTIFIER
RY6
RY1 RY2 RY3 RY4
FM
SW3:
MONITOR
SWITCH
NC.
SCHEMATIC DIAGRAM

Related product manuals