EasyManua.ls Logo

Silca Bravo Maxima II - Electric Circuit

Silca Bravo Maxima II
42 pages
Print Icon
To Next Page IconTo Next Page
To Next Page IconTo Next Page
To Previous Page IconTo Previous Page
To Previous Page IconTo Previous Page
Loading...
Operating manual - English BRAVO MAXIMA II
Copyright Silca 2011 9
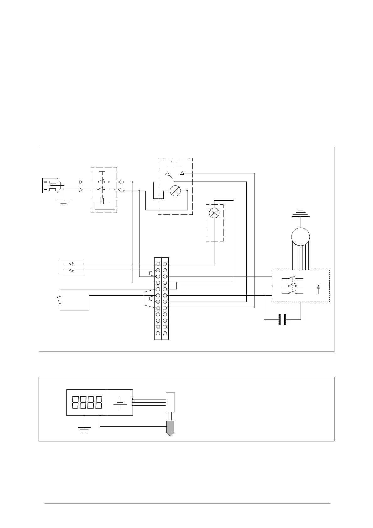
3.3
Electric circuit
The BRAVO MAXIMA key-cutting machine has a 2 speed single phase motor, 230V- 50Hz.
The main parts of the electric circuit on the BRAVO MAXIMA are listed below:
1) Main plug with fuses
2) Safe main switch
3) Brush push button
4) Commutator
5) Carriage microswitch
6) Cutter motor condenser
7) Lamp reactor
8) Terminal board
9) Neon lamp
10) Motor
Fig. 7
11) Display
12) Lithium battery CR2032
13) Potentiometer
14) Tracer Point
3
M
black
black
brown
4
light blue
brown
brown
(
light blue
0
black
blue
2
12
1
W
V
U32 1
brown
brown
light blue
light blue
brown
)
yellow/green
brown brown
light blue
light blue
(
)
light blue
light blue
1
2
3
7
8
9
10
6
5
4
11 12
13
14

Related product manuals