EasyManua.ls Logo

Spirax Sarco SP400 - Page 25

Spirax Sarco SP400
44 pages
Print Icon
To Next Page IconTo Next Page
To Next Page IconTo Next Page
To Previous Page IconTo Previous Page
To Previous Page IconTo Previous Page
Loading...
IM-P343-37 CTLS Issue 4
25
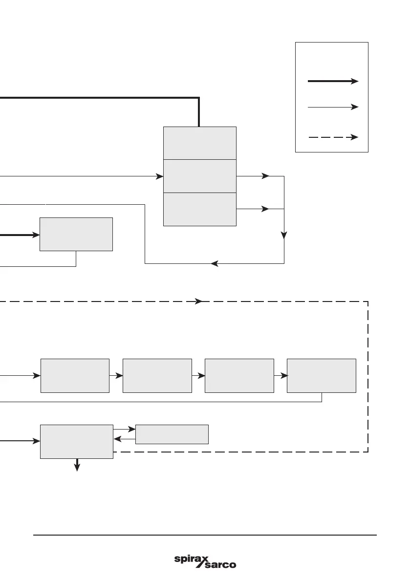
SP400 Electropneumatic Smart Positioner
mA INPUT
AUTO
OPERATION
(% TRAVEL)
C-CAL
RETURN
(To SP400 MENU)
Key
3 seconds enter
Enter
Auto return
Clear stored
values
(RESET)
Recall stored
values
(RETRN)
Retain temporary
values
(RTAIN)
VALVE
CTRLA
DBAND
SPLIT RANGE

Related product manuals