EasyManua.ls Logo

TECO FM501P2-X - Page 29

TECO FM501P2-X
68 pages
Print Icon
To Next Page IconTo Next Page
To Next Page IconTo Next Page
To Previous Page IconTo Previous Page
To Previous Page IconTo Previous Page
Loading...
29
FLUXMASTER 50 INSTRUCTION MANUAL
CONNECTION
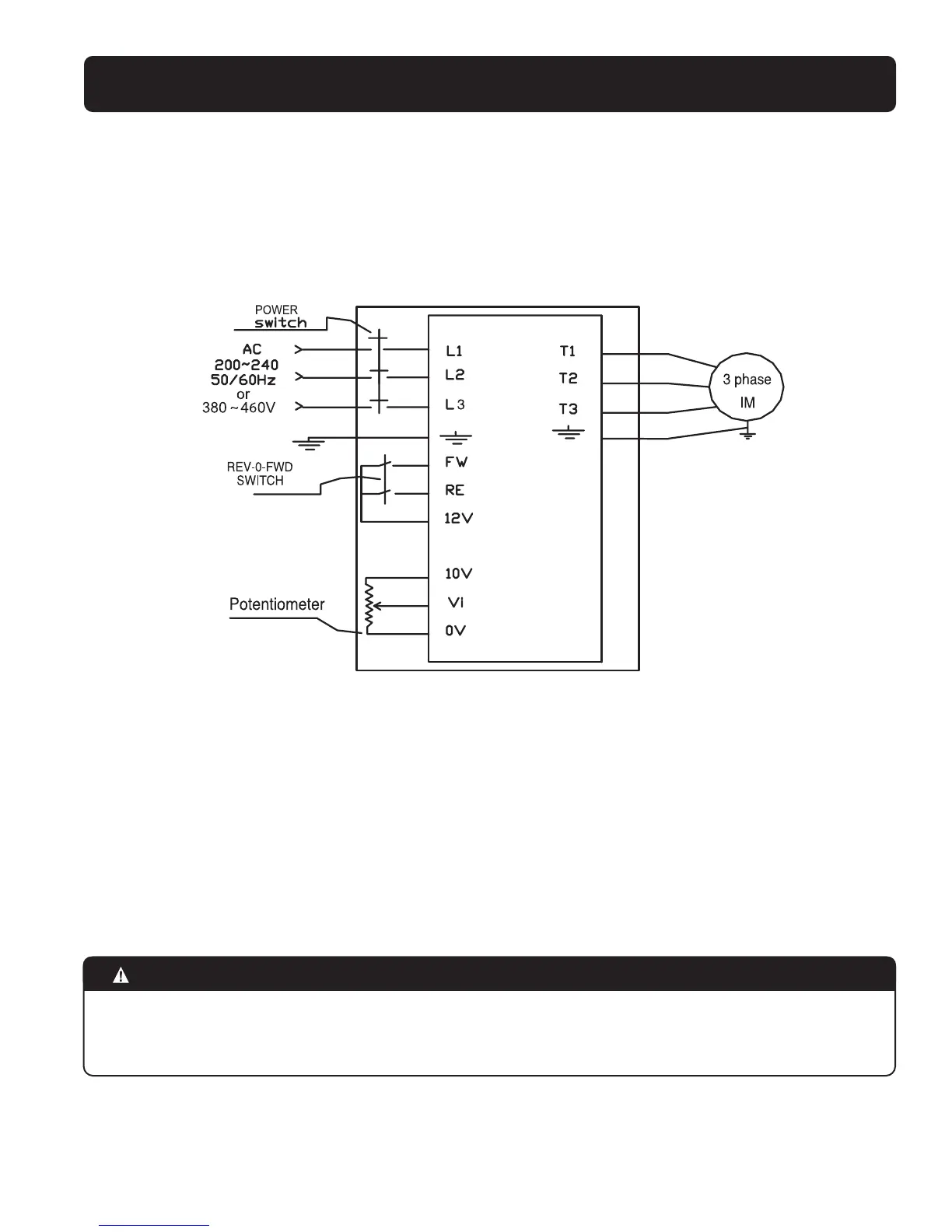
Circuit Diagram
NEMA 4X (IP65 Indoor Duty) with operators (230V 2, 3HP, 460V 1 -3HP models)
NOTE :
1. Power switch, REV-0-FWD switch and potentiometer are only for NEMA 4X units with operator devices
2. Power supply cable: #12 AWG (3.5mm
2
)
3. Motor cable:#16 AWG (1.25mm
2
)
4.Tightening torque values for terminals:
(1). Power/Motor cable (plug-in) terminal: 4.34in-lb (5kg-cm)
(2). Remote control wire: 3.47in-lb (4kg-cm)
(3). Outer cover (M4): 5.20in-lb (6kg-cm)
5. Input source:single-phase or three-phase (L1, L2, L3, ) ensuring that it is connected to a 200/230V or a 400/460V supply.
(Models FM50-202-N4FS & FM50-203-N4FS with operator devices are single phase input only).
6. Output motor: three-phase ( T1,T2,T3)
CAUTION
-Do not start or stop the AC drive using the main circuit power.
- NEMA 4X with operators: Always maintain REV-0-FWD switch at 0 position.This will ensure that the AC drive is stopped
before power-up again after power supply interruption.Otherwise,injury may result to personnel.