EasyManua.ls Logo

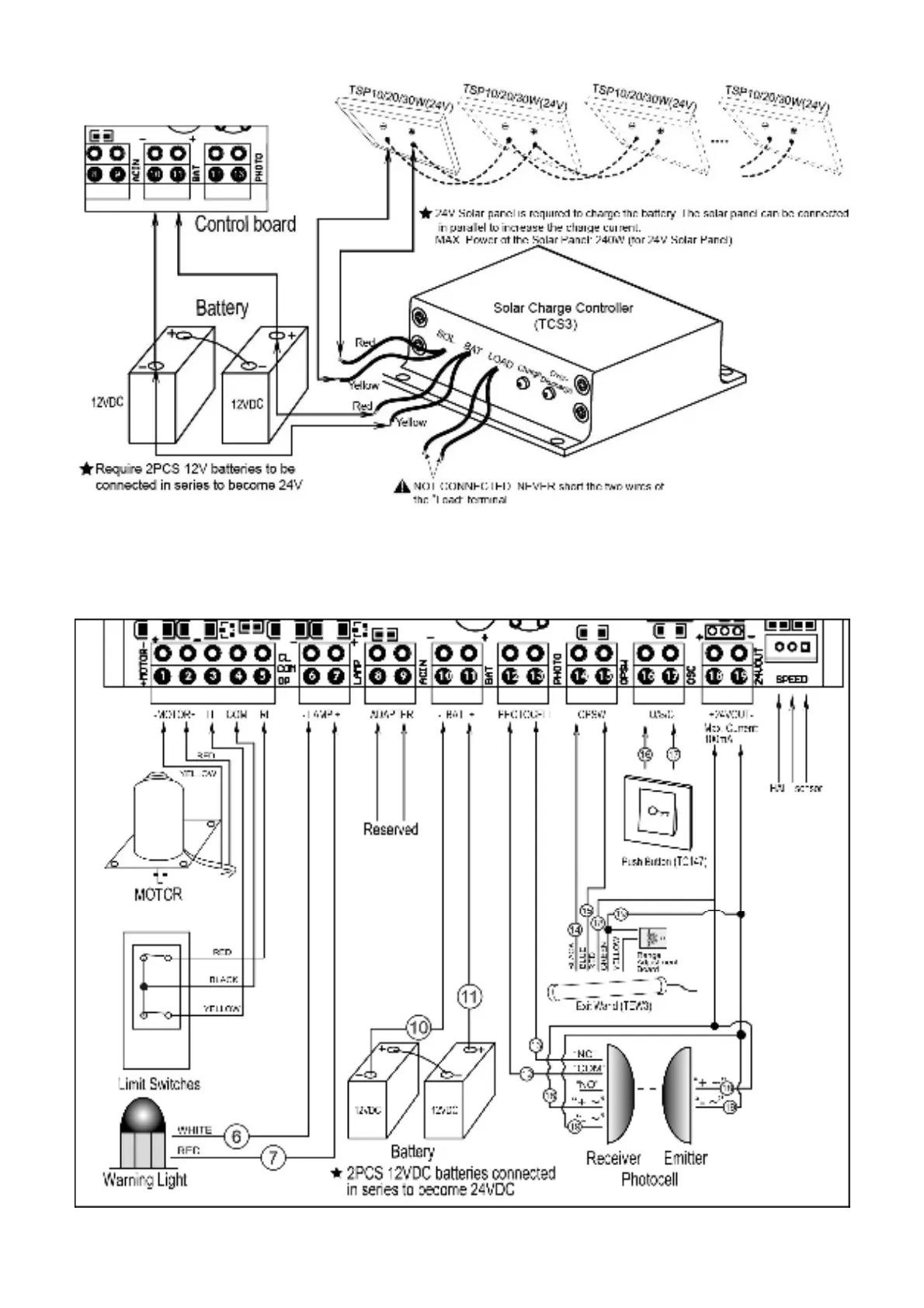
Topens DKC500S - Control Board Wiring and Settings; Connecting of the Control Board

Topens DKC500S
23 pages
Print Icon
To Next Page IconTo Next Page
To Next Page IconTo Next Page
To Previous Page IconTo Previous Page
To Previous Page IconTo Previous Page
Loading...
12
Connecting of the Control Board

Related product manuals