EasyManua.ls Logo

Trophy 2503 Center Console - Engine Electrical System

Default Icon
56 pages
Print Icon
To Next Page IconTo Next Page
To Next Page IconTo Next Page
To Previous Page IconTo Previous Page
To Previous Page IconTo Previous Page
Loading...
42
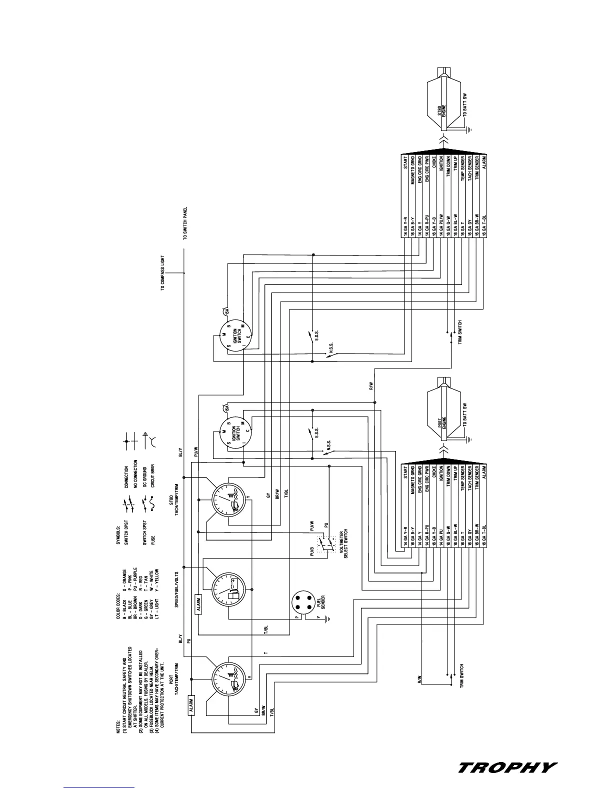
Chapter 9: Electrical System 2503 Center Console • Owner’s Manual Supplement
Engine Electrical System

Table of Contents

Related product manuals