EasyManua.ls Logo

VAT 642 Series - Page 26

Default Icon
119 pages
To Next Page IconTo Next Page
To Next Page IconTo Next Page
To Previous Page IconTo Previous Page
To Previous Page IconTo Previous Page
Loading...
INSTALLATION Series
642
26/119
Edition 2017-11-24 742280ED
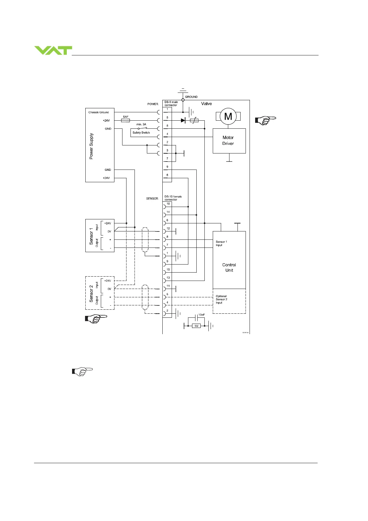
4.5.3.2 Sensor power wiring external
Use shielded sensor cable(s). Keep cable as short as possible, but locate it away from noise
sources.
Connect Power supply (+24 / GND) at DB–9 male power connector and Sensors
(0V / + / -) at DB–15 female sensor connector exactly as shown in the drawing above!
Connector: Use only screws with 4–40 UNC thread for fastening the connectors!
Pins 4 and 8 must be
bridged for operation.
An optional switch
would allow for motor
interlock to prevent
valve from moving.
Low range sensor may be
connected to sensor 1 or
sensor 2 input. Do
configuration accordingly.

Table of Contents

Other manuals for VAT 642 Series

Related product manuals