EasyManua.ls Logo

Viessmann B2HA 80 - Alternative DHW Connection

Viessmann B2HA 80
64 pages
Print Icon
To Next Page IconTo Next Page
To Next Page IconTo Next Page
To Previous Page IconTo Previous Page
To Previous Page IconTo Previous Page
Loading...
Vitodens 200-W B2HA 80 to 100, 285 to 352 Installation
43
5685 827 - 14
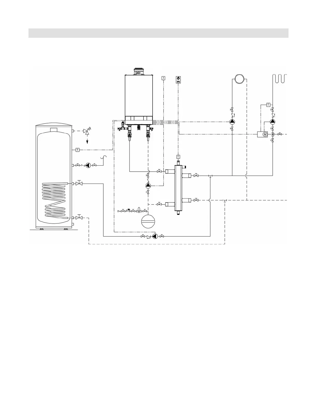
Boiler Connections
Alternative DHW Connection
The following piping diagram reflects an alternative connection for the DHW tank only and applies to system layouts
2, 5, 6 and 8. The boiler control pump logic function must be programmed in the Service Instructions.
*Note: When using a low loss header in the system, the
DHW connections can be made downstream of
the low loss header. See Vitodens 200-W B2HA
Service Instructions for applicable system coding
information (see coding level 2):
00: ...
A2: ...
5b: ...

Table of Contents

Related product manuals