EasyManua.ls Logo

Viessmann B2TB004 - Page 33

Viessmann B2TB004
60 pages
Print Icon
To Next Page IconTo Next Page
To Next Page IconTo Next Page
To Previous Page IconTo Previous Page
To Previous Page IconTo Previous Page
Loading...
33
5461 889 - 16
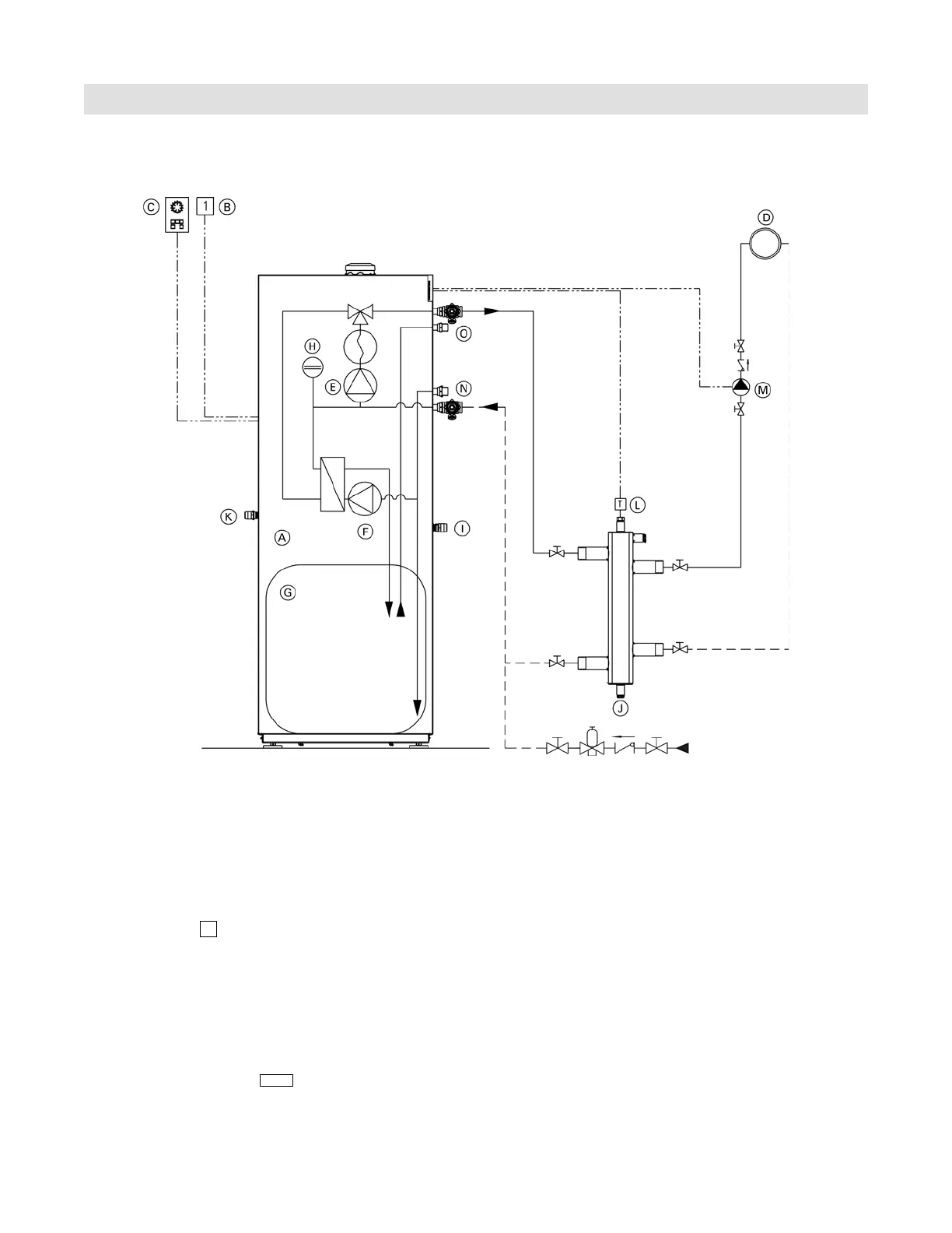
Vitodens 222-F, B2TB 19, 35, 68, 125 Installation
Installation Examples
System Layout 2
Vitodens 222-F, B2TB with one heating circuit, low-loss header and integrated DHW production
Installation of ...
radiator heating circuit (high-temp. circuit)
DHW production
... with the following flow conditions:
The flow rate of the heating circuit is greater than the
maximum possible water flow rate of the Vitodens
222-F B2TB boiler (see page 30 for maximum water flow
rate of boiler).
The use of a low-loss header is strongly recommended
if the maximum water flow rate in the application
concerned exceeds the values shown on page 30,
or if the system flow rates are unknown.
The low-loss header is available as accessory part.
Legend
A Vitodens 222-F B2TB boiler with
Vitotronic 200, HO1B outdoor reset
control
B Outdoor temperature sensor !
C Vitotrol remote (optional)
D Heating circuit
E Boiler pump
20
F DHW circulating pump sA
G DHW storage tank
H Integral expansion tank
I Temperature and pressure relief valve outlet
J Low-loss header
K Pressure relief valve outlet
L Viessmann temperature sensor for
low-loss header ?
M Heating circuit pump
28/20
N DCW inlet
O DHW outlet

Table of Contents

Related product manuals