EasyManua.ls Logo

Webasto thermo top evo

Webasto thermo top evo
48 pages
To Next Page IconTo Next Page
To Next Page IconTo Next Page
To Previous Page IconTo Previous Page
To Previous Page IconTo Previous Page
Loading...
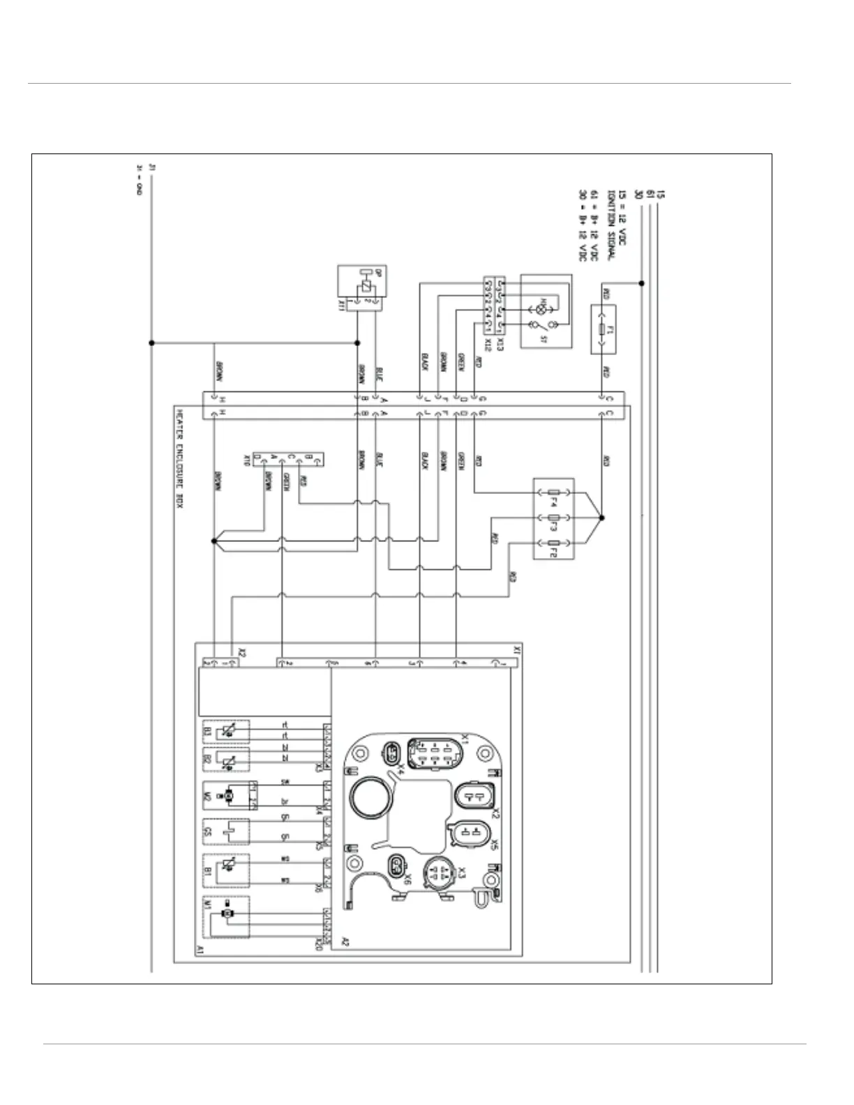
12 | Wiring Diagrams
34
12.4
Thermo Top EVO with Enclosure Box
Fig. 36: Thermo Top EVO with Enclosure Box (on/off switch)

Table of Contents

Other manuals for Webasto thermo top evo

Related product manuals