EasyManua.ls Logo

YOKOGAWA DY050

YOKOGAWA DY050
138 pages
To Next Page IconTo Next Page
To Next Page IconTo Next Page
To Previous Page IconTo Previous Page
To Previous Page IconTo Previous Page
Loading...
4-5
IM 01F06A00-01E
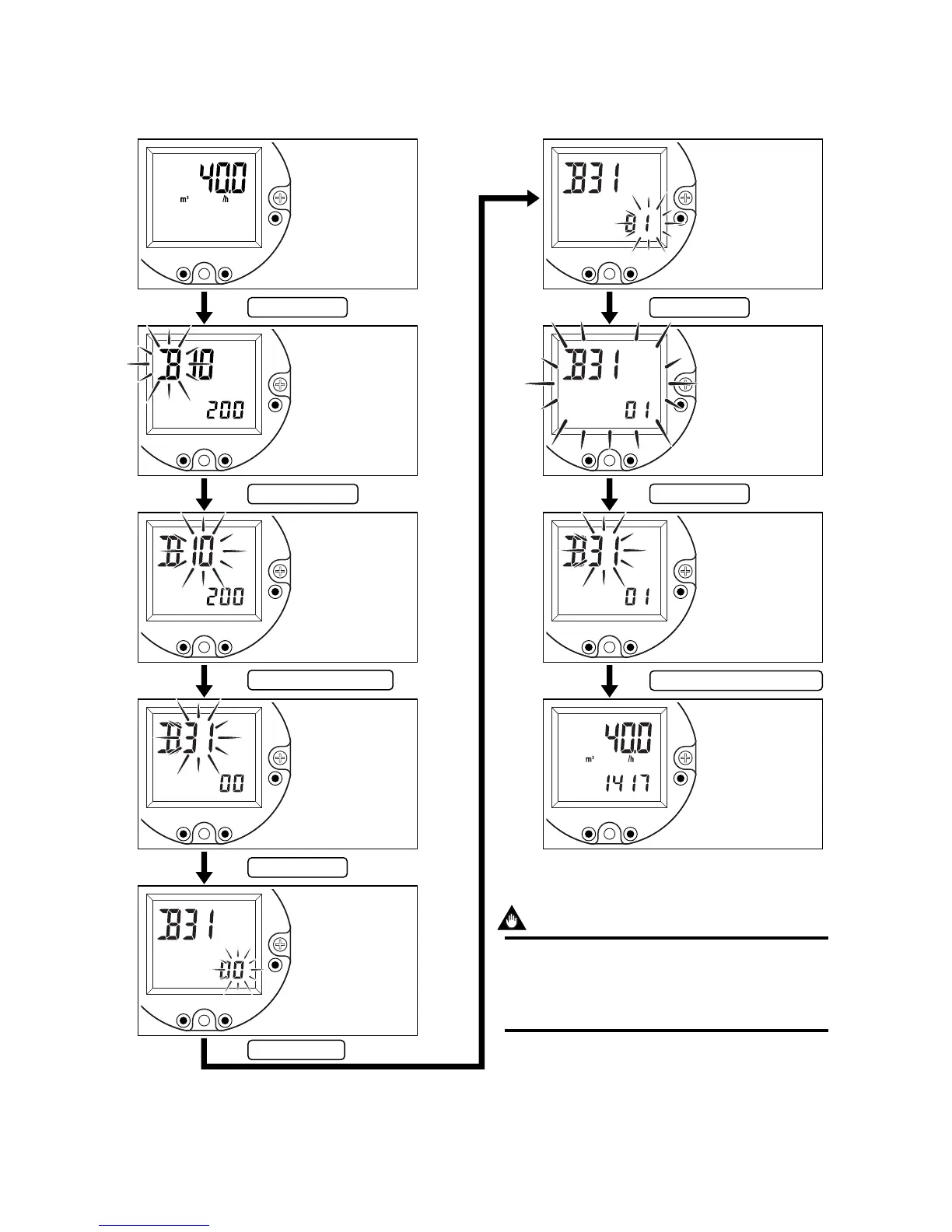
4. BASIC OPERATING PROCEDURES
4.3.2 Indicate the Total Rate in the Lower Display
The display mode can be changed referring 5.3 parameter list.
SET
INCSHIFT
SET
INCSHIFT
SET
INCSHIFT
SET
INCSHIFT
SET
INCSHIFT
SET
INCSHIFT
SET
INCSHIFT
SET
INCSHIFT
SET
INCSHIFT
F040303.EPS
Press “ SET ” key.
Press “ SHIFT ” key.
Press “ INC ” key any time.
Press “ SET ” key.
Press “ INC ” key.
Press “ SET ” key.
Press “ SET ” key.
Press “ SET ” and “ SHIFT ” key.
Indication of
engineering unit
display.
Lower display is
“ Blank ”.
Enter to the setting
mode.
Enter to the
parameter item.
Indicate “ 31 ”
referring 5.3
parameter list.
Enter the data input
item.
Indicate “ 01 ” of
lower the display
item referring 5.3
parameter list.
Ensure the setting
data.
Finish the setting.
Return to display
mode.
IMPORTANT
After setting a parameter, keep the power on for at
least 30 seconds.
If the power of flowmeter is turned off, a parameter
setting is released.

Table of Contents

Related product manuals