EasyManua.ls Logo

Zapi ZAPIMOS H2 96V 400A - H2 B STANDARD TRACTION; Parameter modifications (TRACTION)

Zapi ZAPIMOS H2 96V 400A
67 pages
Print Icon
To Next Page IconTo Next Page
To Next Page IconTo Next Page
To Previous Page IconTo Previous Page
To Previous Page IconTo Previous Page
Loading...
Page 35
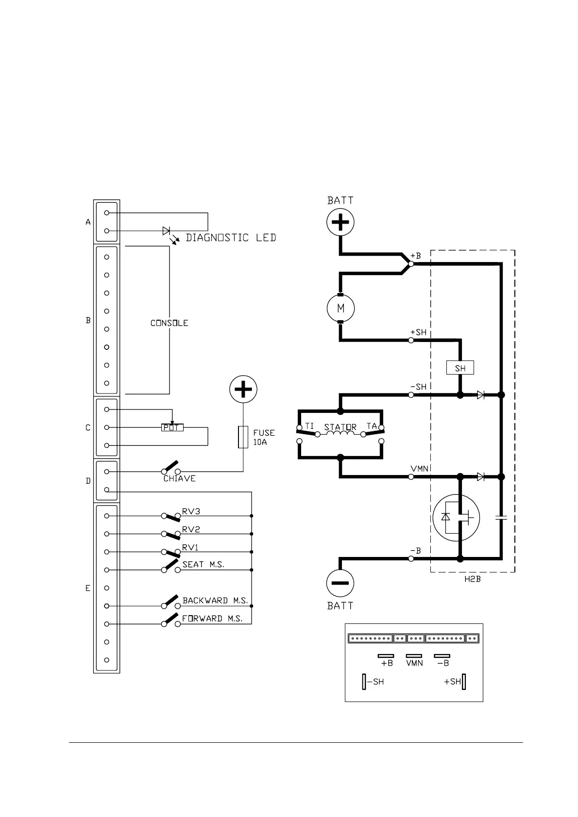
5.2 H2B STANDARD TRACTION
- Input for speed controlled by 3-wire potentiometer
- N. 3 reduction speeds.
- Handle or seat (2 sec. delayed) switches input.
- Quick inversion input.
- Bypass or weakening contactor handling.
H2B standard traction

Table of Contents

Related product manuals