EasyManua.ls Logo

Zapi ZAPIMOS H2 96V 400A - Wiring Diagram for H2 B Power Unit Regenerative with Bypass; Wiring Diagram for H2 B Power Unit Regenerative with Weakening

Zapi ZAPIMOS H2 96V 400A
67 pages
Print Icon
To Next Page IconTo Next Page
To Next Page IconTo Next Page
To Previous Page IconTo Previous Page
To Previous Page IconTo Previous Page
Loading...
Page 34
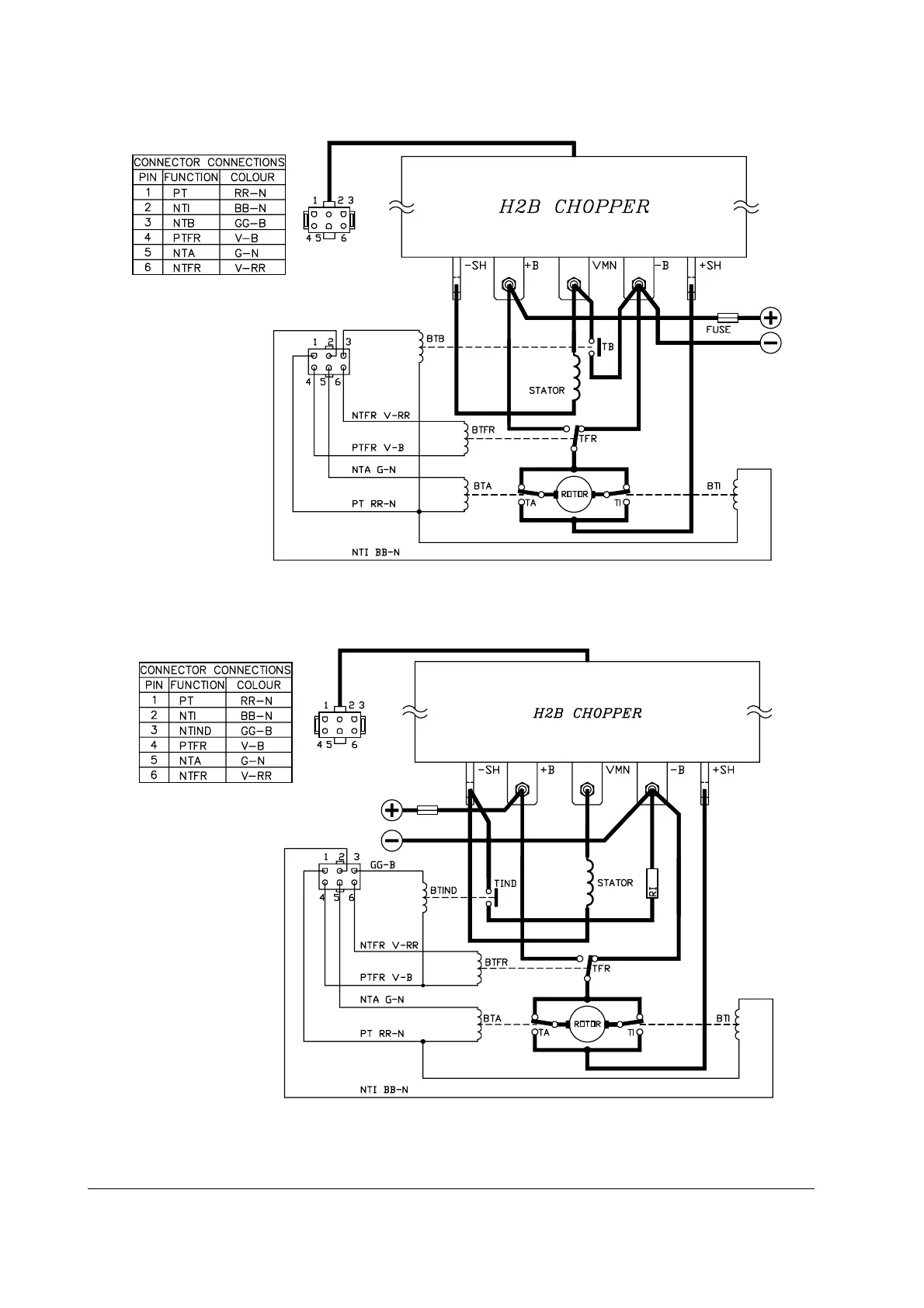
5.1.12 Wiring diagram for H2B power unit regenerative with by-pass
5.1.13 Wiring diagram for H2B power unit regenerative with weakening
H2B regenerative traction

Table of Contents

Related product manuals