EasyManua.ls Logo

Zapi ZAPIMOS H2 96V 400A - H2 B STANDARD LIFTING; Parameter modifications

Zapi ZAPIMOS H2 96V 400A
67 pages
Print Icon
To Next Page IconTo Next Page
To Next Page IconTo Next Page
To Previous Page IconTo Previous Page
To Previous Page IconTo Previous Page
Loading...
Page 50
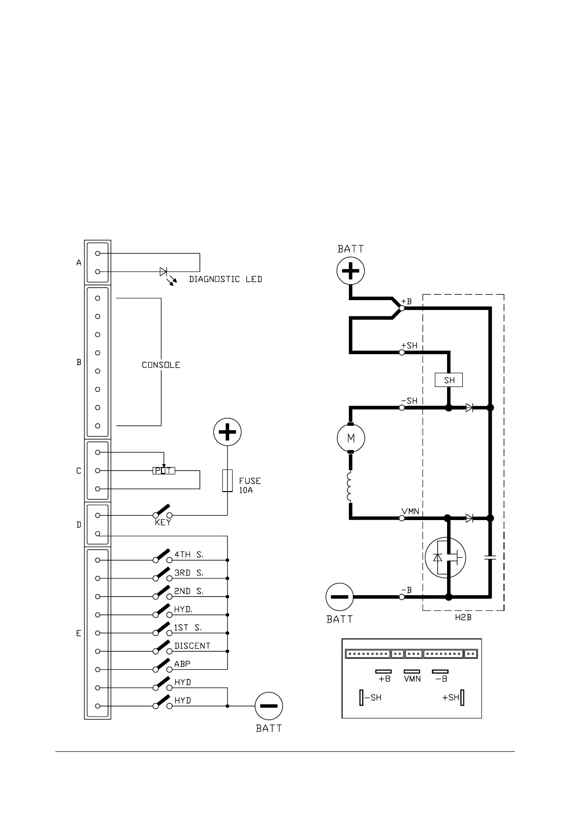
6 PUMP
6.1 H2B STANDARD LIFTING
- Input for speed controlled by 3-wire potentiometer
- 4 speeds with separately adjustable compensation
- 1 speed with associated delay (for hydrodrive) and adjustable compensation
- Main contactor handling
- Weakening or bypass contactor handling
- Proportional solenoid valve handling for descent
H2B standard lifting

Table of Contents

Related product manuals