EasyManua.ls Logo

ABB 266 - Arithmetic Function Block (AR)

ABB 266
92 pages
Print Icon
To Next Page IconTo Next Page
To Next Page IconTo Next Page
To Previous Page IconTo Previous Page
To Previous Page IconTo Previous Page
Loading...
48 OI/266/FF/ADD-EN Rev. B | 2600T Series Pressure transmitters
266 Models - FOUNDATION Fieldbus
Arithmetic function block (AR)
Overview
This block is designed to permit simple use of popular measurement math functions. The user does not have to know how to write
equations. The math algorithm is selected by name, chosen by the user for the function to be done.
The following algorithms are available selectable from ARTH_TYPE:
– Flow compensation, linear.
– Flow compensation, square root.
– Flow compensation, approximate.
– BTU flow.
– Traditional Multiply Divide.
– Average.
– Traditional Summer.
– Fourth order polynomial.
– Simple HTG compensated level.
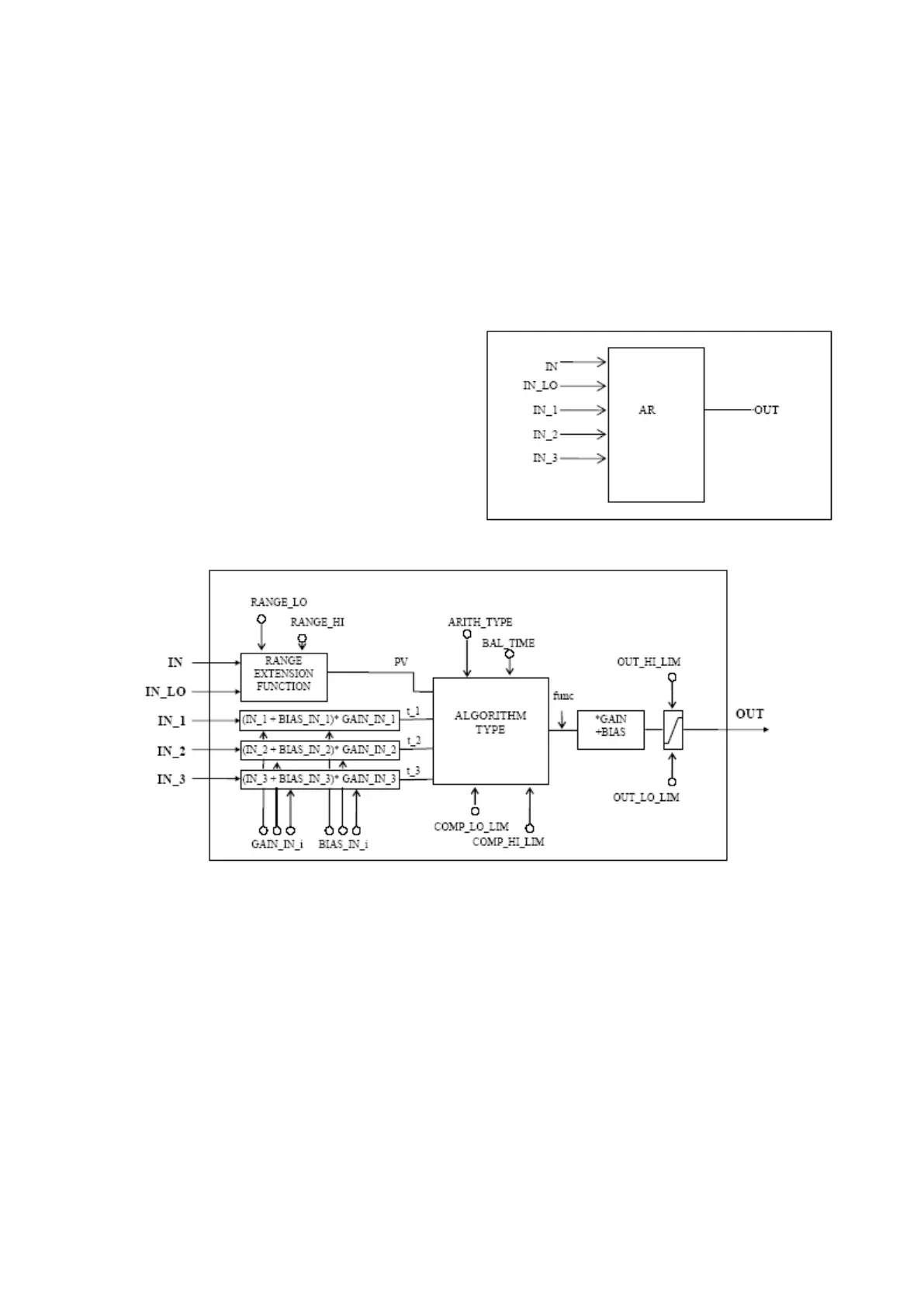
Block diagram
Description
The AR block is intended for use in calculating measurements from combinations of signals from sensors. It is not intended to be
used in a control path, so it does not support control status propagation or back calculation. It has no process alarms.
The block has 5 inputs. The first two are dedicated to a range extension function that results in a PV, with status reflecting the input
in use. The remaining three inputs are combined with the PV in a selection of four term math functions that have been found useful in
a variety of measurements. The inputs used to form the PV should come from devices with the desired engineering units, so that the
PV enters the equation with the right units. Each of the additional inputs has a bias and gain constant. The bias can be used to
correct for absolute temperature or pressure. The gain can be used to normalize terms within a square root function. The output also
has gain and bias constants for any further adjustment required. The range extension function has a graduated transfer, controlled by
two constants referenced to IN. An internal value,
g
, is zero for IN less than RANGE_LO. It is one when IN is greater than RANGE_HI.
It is interpolated from zero to one over the range of RANGE_LO to RANGE_HI. The equation for PV follows:
PV = g * IN + (1-g) * IN_LO
If the status of IN_LO is unusable and IN is usable and greater than RANGE_LO, then g should be set to one. If the status of IN is
unusable, and IN_LO is usable and less than RANGE_HI, then g should be set to zero. In each case the PV should have a status of
Good until the condition no longer applies. Otherwise, the status of IN_LO is used for the PV if g is less than 0.5, while IN is used for
g greater than or equal to 0.5. An optional internal hysteresis may be used to calculate the status switching point. Six constants are
used for the three auxiliary inputs. Each has a BIAS_IN_i and a GAIN_IN_i. The output has a BIAS and a GAIN static constant.
the
inputs, the bias is added and the gain is applied to the sum. The result is an internal value called
t_i in the function equations. The
equation for each auxiliary input is the following:
t_i = (IN_i + BIAS_IN_i) * GAIN_IN_i.

Related product manuals