EasyManua.ls Logo

ABB 266 - Integrator Function Block (IT)

ABB 266
92 pages
Print Icon
To Next Page IconTo Next Page
To Next Page IconTo Next Page
To Previous Page IconTo Previous Page
To Previous Page IconTo Previous Page
Loading...
2600T Series Pressure transmitters | OI/266/FF/ADD-EN Rev. B 65
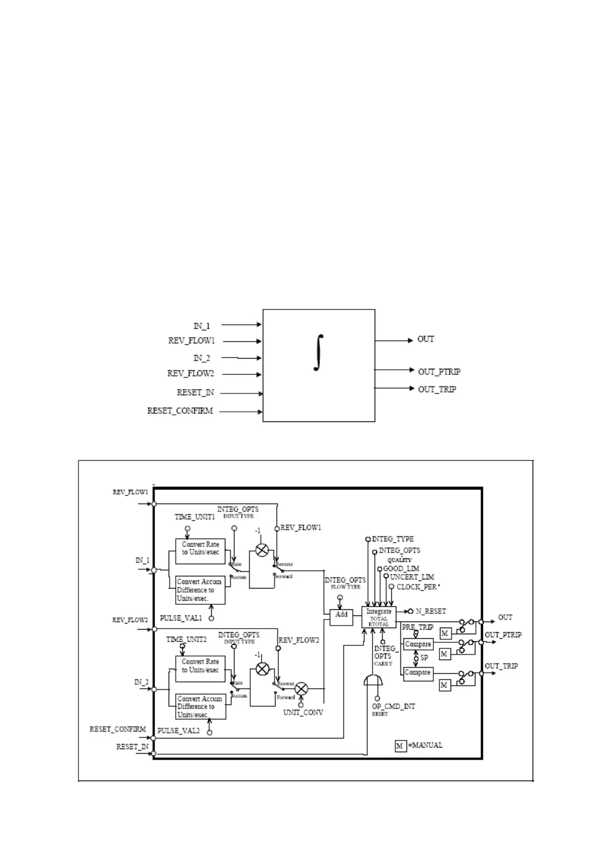
Integrator function block (IT)
Overview
The Integrator Function Block integrates a variable as a function of the time or accumulates the counts from a Pulse Input block (to
be described in another specification). The block may be used as a totalizer that counts up until reset or as a batch totalizer that has
a setpoint, where the integrated or accumulated value is compared to pre-trip and trip settings, generating discrete signals when
these settings are reached. The integrated value may go up, starting from zero, or down, starting from the trip value. The block has
two flow inputs so that it can calculate and integrate net flow. This can be used to calculate volume or mass variation in vessels or as
an optimizing tool for flow ratio control.
In order to determine the amount of uncertain or bad readings, the block integrates the variables with bad or bad and uncertain
status separately. The values used in this second integration are the values with good status just before they went from good to bad
or uncertain.
The ratio of good to total counts determines the output status. Absolute values are used to avoid problems with changing signs.
Block diagram

Related product manuals