EasyManua.ls Logo

AMP Mitre-Mite VN4 MemoryProgram - Page 41

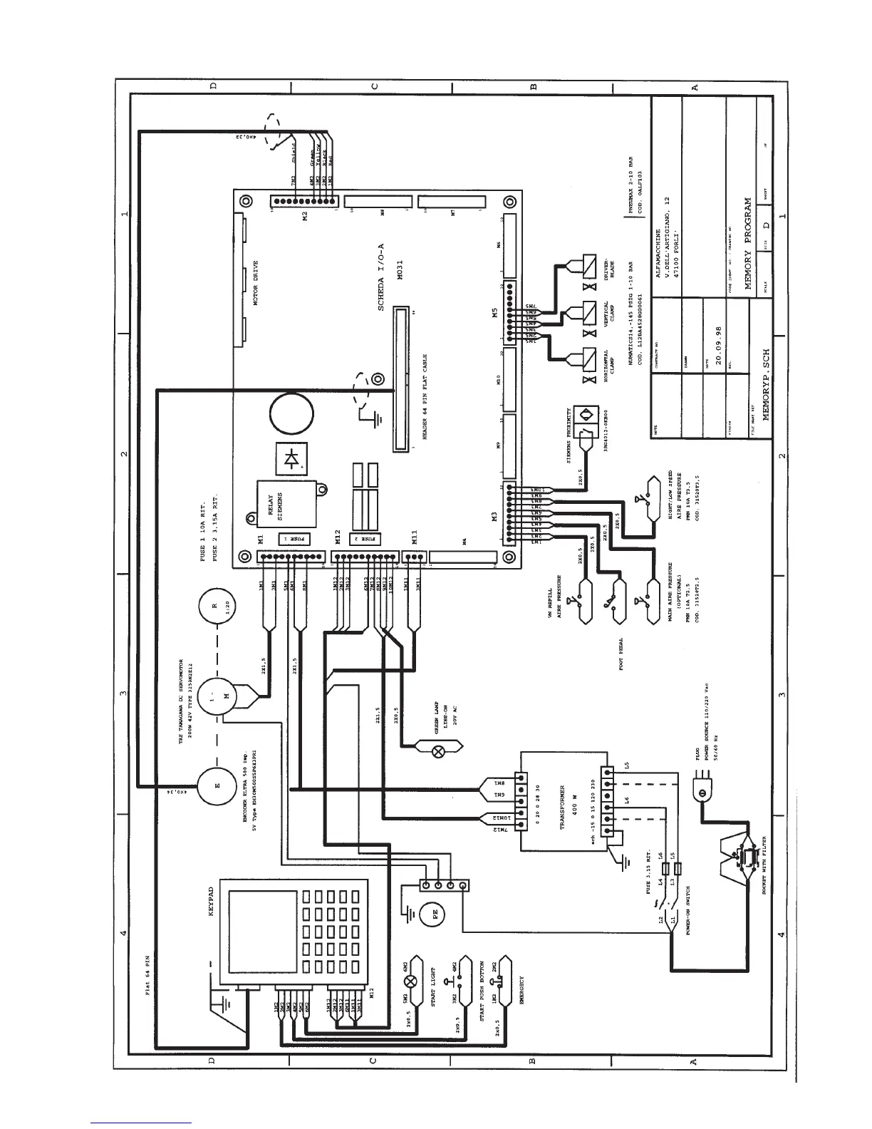
AMP Mitre-Mite VN4 MemoryProgram
45 pages
Print Icon
To Next Page IconTo Next Page
To Next Page IconTo Next Page
To Previous Page IconTo Previous Page
To Previous Page IconTo Previous Page
Loading...
41