EasyManua.ls Logo

Avery Berkel A301CE - Page 110

Avery Berkel A301CE
168 pages
Print Icon
To Next Page IconTo Next Page
To Next Page IconTo Next Page
To Previous Page IconTo Previous Page
To Previous Page IconTo Previous Page
Loading...
7 — Appendices
7 - 36 Service Instructions RP-A301CE/RP-A351CE/RP-A355CE
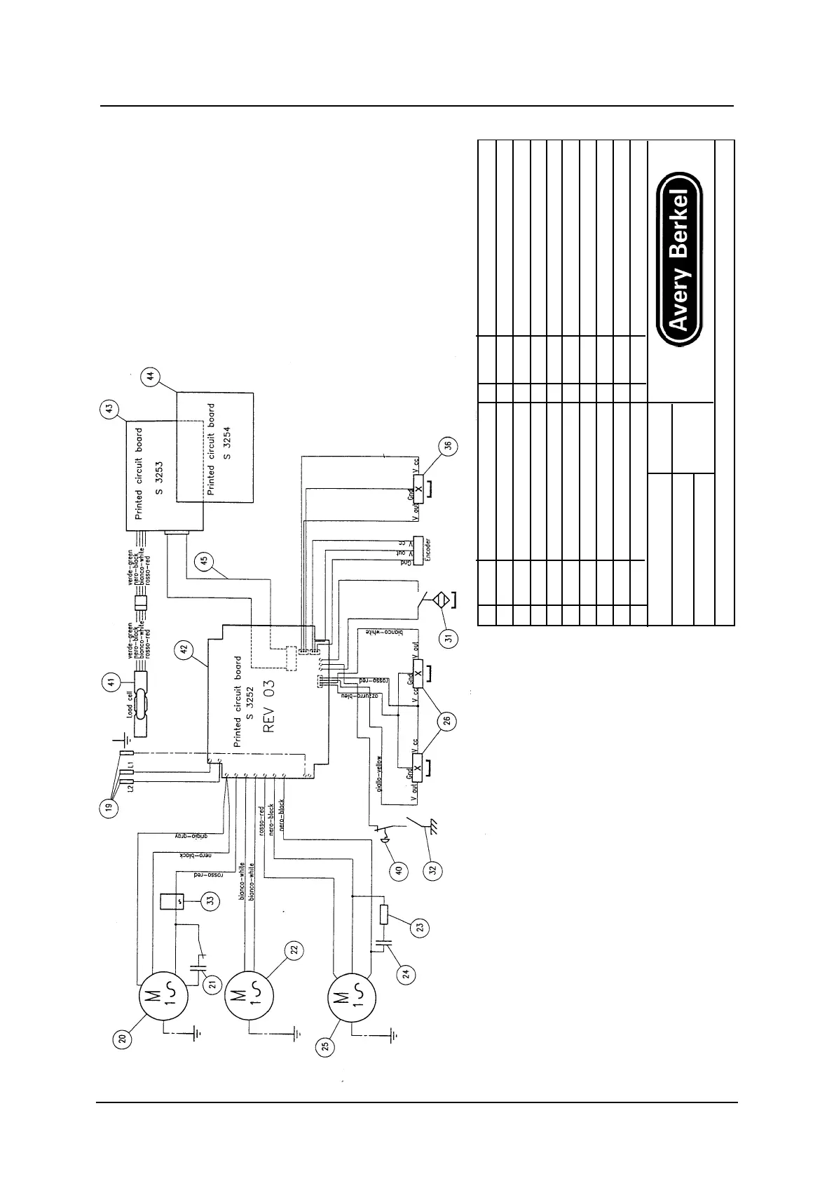
No PART No DESCRIPTION No PART No DESCRIPTION
19 C6081 PLUG CORD 32 R6806 BLADE COVER CONTACT
20 M8469 BLADE MOTOR 33 R2001 RELAY
21 C5832 CAPACITOR 36 I3686 HALL EFFECT SWITCH
22 V4012 FAN 40 I3703 EMERGENCY STOP CONTROL
23 R4002 RESISTANCE 50 WATT 22 OHM 41 C6850 LOAD CELL
24 C5812 CAPACITOR 14MF 450 V 42 S3252 PRINTED CIRCUIT BOARD
25 M8357 CARRIAGE MOTOR 43 S3253 PRINTED CIRCUIT BOARD
26 I3646 HALL EFFECT SWITCH 44 S3254 PRINTED CIRCUIT BOARD
31 I3647 CARRIAGE MICROSWITCH 45 C3228 FLAT CABLE
N
o
DESIGN DATE MACHINE
S 2270 25-05-98 OPTION 92
TENSIONE: 230V-50Hz RP-A351CE
Ci riserviarno la proprieta’a termine di legge di questo disegno con divieto di riprodurlo anche in parte a di renderlo noto a terzi