EasyManua.ls Logo

Avery Berkel A301CE - Circuit Diagram

Avery Berkel A301CE
168 pages
Print Icon
To Next Page IconTo Next Page
To Next Page IconTo Next Page
To Previous Page IconTo Previous Page
To Previous Page IconTo Previous Page
Loading...
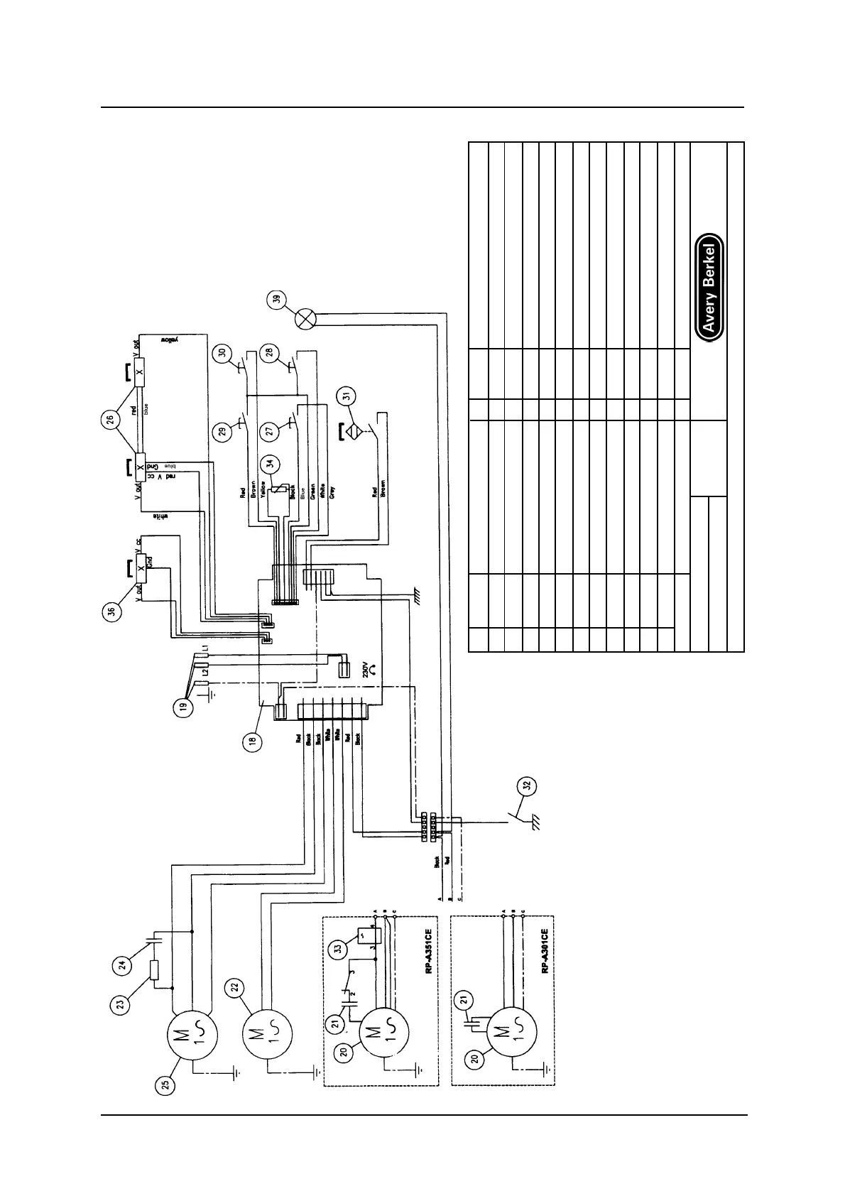
5 — Electrical Drawings
5 - 4 Service Instructions RP-A301CE/RP-A351CE/RP-A355CE
5.2 Circuit diagram
RP-A301CE/A351CE
No PART No DESCRIPTION No PART No DESCRIPTION
18 166309 PRINTED CIRCUIT BOARD 27 BLADE STOP PUSHBUTTON
19 C6081 PLUG CORD 28 BLADE START PUSHBUTTON
20 M8469 BLADE MOTOR Mod. C Matic 29 CARRIAGE STOP PUSHBUTTON
20 M8356 BLADE MOTOR Mod. GL Matic 30 CARRIAGE START PUSHBUTTON
21 C5832 CAPACITOR Mod. C Matic 31 I3647 CARRIAGE MICROSWITCH
21 C5806A CAPACITOR Mod. GL Matic 32 BLADE COVER CONTACT
22 V4012 FAN 33 R2001 RELAY
23 R4002 RESISTOR 50 WATT 22 OHM 34 R4031 CARRIAGE STROKE ADJUSTMENT
24 C5812 CAPACITOR 14mF 450 V 36 I3686 HALL EFFECT SWITCH
25 M8357 CARRIAGE MOTOR 39 SIGNAL LAMP
26 I3646 HALL EFFECT SWITCH
N
o
DESIGN DATE MACHINE
S 2271 22-05-99 RP-A351
TENSIONE: 230V-50Hz RP-A301
Ci riserviarno la proprieta’a termine di legge di questo disegno con divieto di riprodurlo anche in parte a di renderlo noto a terzi.