EasyManua.ls Logo

BMW Z3 E37 1998 - Page 129

BMW Z3 E37 1998
347 pages
Print Icon
To Next Page IconTo Next Page
To Next Page IconTo Next Page
To Previous Page IconTo Previous Page
To Previous Page IconTo Previous Page
Loading...
paragon.myvnc.com
BM
BMW
BMWBMW
Z3
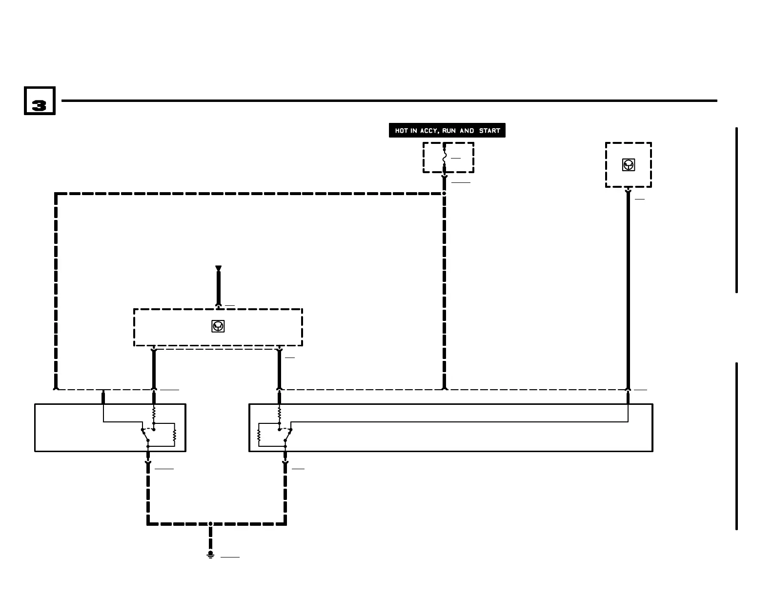
SUPPLEMENTAL RESTRAINT SYSTEM (AIR BAG)
04/99
3234.0Ć
1998
02
4
FUSE DETAILS
0670.3
22
P90
FRONT POWER
DISTRIBUTION BOX
X10010
X10018
F41
15A
DATA LINK
0670.5
.5 WS/VI
TXD
X74
X185181
14 X17
A2w
INSTRUMENT
CLUSTER
8
.5 BL/WS/GE
3
12
GROUND
DISTRIBUTION
0670.4
S59
PASSENGERS
SEAT BELT SWITCH
1) BELT
UNBUCKLED
2) BELT BUCKLED
12
12
.5 BR/GN/WS
3
X7781
S58
DRIVERS SEAT
BELT SWITCH
1) BELT
UNBUCKLED
2) BELT BUCKLED
GROUND
DISTRIBUTION
0670.4
X18518
NOT USED
2
.5 BL/VI/GE
GKBF GKF
A12
SUPPLEMENTAL
RESTRAINT
SYSTEM CONTROL
MODULE
2 X778
NOT USED
4
NOT USED
9
X74
FUSE DETAILS
0670.3

Related product manuals