EasyManua.ls Logo

Borri E2001 COMPACT - Rectifier Failure or Mains Failure; Manual Bypass

Borri E2001 COMPACT
66 pages
Print Icon
To Next Page IconTo Next Page
To Next Page IconTo Next Page
To Previous Page IconTo Previous Page
To Previous Page IconTo Previous Page
Loading...
UPS general description & installation
OMX76013 REV. A
11
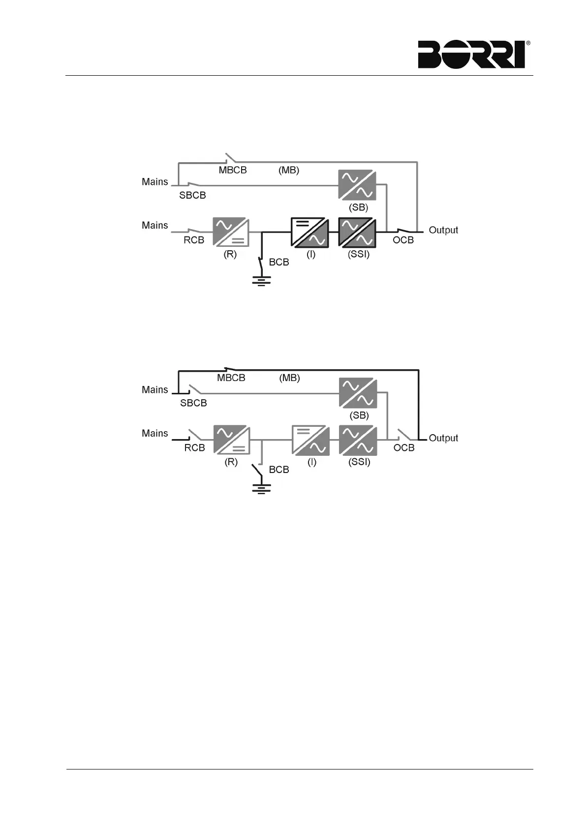
2.3.3 Rectifier failure or mains failure
The inverter is supplied by the battery for the required autonomy time; the load,
through the static switch, is supplied directly by the inverter output.
Picture 5 - Rectifier failure or mains failure
2.3.4 Manual bypass
The load is supplied by the mains through the manual bypass; the operator can work
in safety on the UPS to carry out maintenance or repairing operations.
Picture 6 - Manual bypass

Related product manuals