EasyManua.ls Logo

Calorex Pro-Pac PPT45EHC - Refrigeration Diagram

Calorex Pro-Pac PPT45EHC
104 pages
Print Icon
To Next Page IconTo Next Page
To Next Page IconTo Next Page
To Previous Page IconTo Previous Page
To Previous Page IconTo Previous Page
Loading...
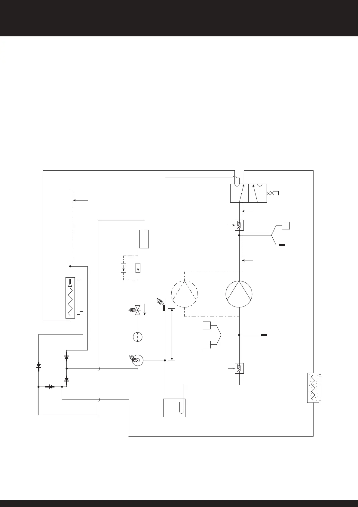
REFRIGERATION DIAGRAM
PRO-PAC HC FRIDGE CIRCUIT
NOTE PRO-PAC 90/140 USES 2 FRIDGE CIRCUITS.
NRV ASSY TO BE PRODUCED AS SHOWN
WITH LIQUID DRAIN IN LOWER
HORIZONTAL RUN
NRV
EVAPORATOR
PROCESS
PORT
SOLENOID
VALVE
DRIER
(PRO-PAC
70/140)
RECEIVER
TEV
PHIAL
LIQUID
INDICATOR
LIQUID LINE
SHUT OFF
TEV
NRV
NRV
NRV
BASE
SUCTION ACCUMULATOR
150 MIN
VALVE
REVERSING
COIL
VIBRATION
ELIMINATOR
(INSULATED)
400 PSIG
HP
COMP
COMP
5 PSIG
LP
LP
CHILL LIMIT
23 PSIG
HP
SERVICE
SCHRADER
VIBRATION
ELIMINATOR
(INSULATED)
INSULATION ON
PRO-PAC PP140 MACHINES ONLY
DO NOT INSULATE PIPE
ON PRO-PAC PP140 MACHINES
UNLESS SPECIFIED ON
SHOP BUILD
INSULATE PIPE ONLY
ON PP70 MACHINES
LIQUID LINE
SHUT OFF
CONDENSER ASSEMBLY
(NUMBER OF CONDENSERS
VARIES WITH UNIT)
PRO-PAC 70/140
DRIER
LP
SERVICE
SCHRADER
48
SD566250 ISSUE 35
PR0-PAC SYSTEM OWNER INSTALLATION MANUAL

Related product manuals