EasyManua.ls Logo

Chery A11 2003 - Page 664

Chery A11 2003
784 pages
Print Icon
To Next Page IconTo Next Page
To Next Page IconTo Next Page
To Previous Page IconTo Previous Page
To Previous Page IconTo Previous Page
Loading...
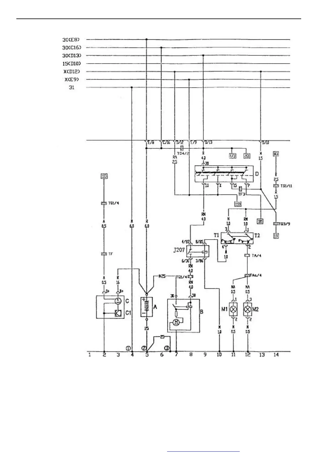
A11-2002 CIRCUIT MANUAL
1
BATTERYALTERNATORA/T START SYSTEMIGNITION SWITCHBACK LIGHT
B=White
N=Black
R=Red
M=Brown
V=Green
A=Blue
H=Grey
Z=Purple
G=Yellow
A Battery T2 Back Light Switch
B Starter Motor M1 Left Back Light
C Alternator M2 Right Back Light
C1 Voltage Regulator (1) Ground, on ground carrier beside central electrical box
D Ignition Switch (2) Body ground, near battery
J207 A/T Start Relay (3) Engine ground, beside transmission
T1 On Switch
TQ4 2 holes match connector
PDF 文件使用 "pdfFactory Pro" 试用版本创建 www.fineprint.com.cn

Table of Contents

Related product manuals