EasyManua.ls Logo

Clarke C32H - Important Service Notice: High Coolant Temperature; Water Pump Cavitation Causes and Damage

Clarke C32H
61 pages
Print Icon
To Next Page IconTo Next Page
To Next Page IconTo Next Page
To Previous Page IconTo Previous Page
To Previous Page IconTo Previous Page
Loading...
41
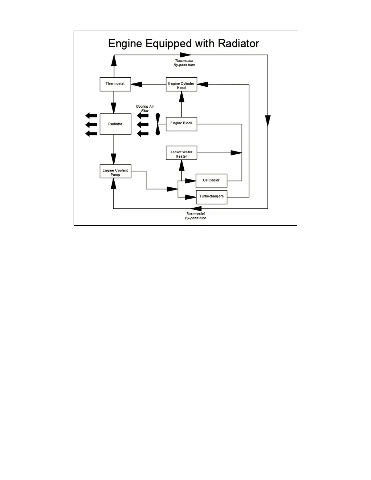
Figure 21B- radiator cooled engines
3.4.9 IMPORTANT SERVICE NOTICE
Any time an engine experiences a high coolant
temperature alarm condition the primary cause of the
overheat must be determined and the cause corrected
to prevent a recurring overheat event. Additionally,
if an event of a restricted flow, collapsed hose,
insufficient coolant level or failed pressure cap is
experienced, further investigation of the cooling
system is required.
1) The coolant shoud be drained (after de-
energizing the coolant heater
2) Replace the engine thermostat(s)
3) Remove the engine water pump
and inspect the impeller and seal for damage, replace
as necessary. Reassemble and refill coolant
according to the Installation and Operations
Instruction Manual.
4) Run the engine to verify normal operating
temperature.
3.4.9.1 Water Pump Cavitation
Cavitation is a condition that occurs when bubbles
form in the coolant flow in the low pressure areas of
the cooling system and implode as they pass to the
higher pressure areas of the system. This can result in
damage to cooling system components, particularly
the water pump impeller and cylinder liners.
Cavitation in an engine can be caused by:
Improper coolant
Restricted coolant flow caused by collapsed
hose or plugged system
Coolant fill cap is loose or unable to retain
the required pressure
Insufficient fluid level
Failure to de-aerate
Overheat

Table of Contents