EasyManua.ls Logo

COMBAT CUHA - Fig 5.9 Wiring For CUHB;A & CUHC;A Models 180 to 300

COMBAT CUHA
84 pages
Print Icon
To Next Page IconTo Next Page
To Next Page IconTo Next Page
To Previous Page IconTo Previous Page
To Previous Page IconTo Previous Page
Loading...
Page 43
UNIT HEATER
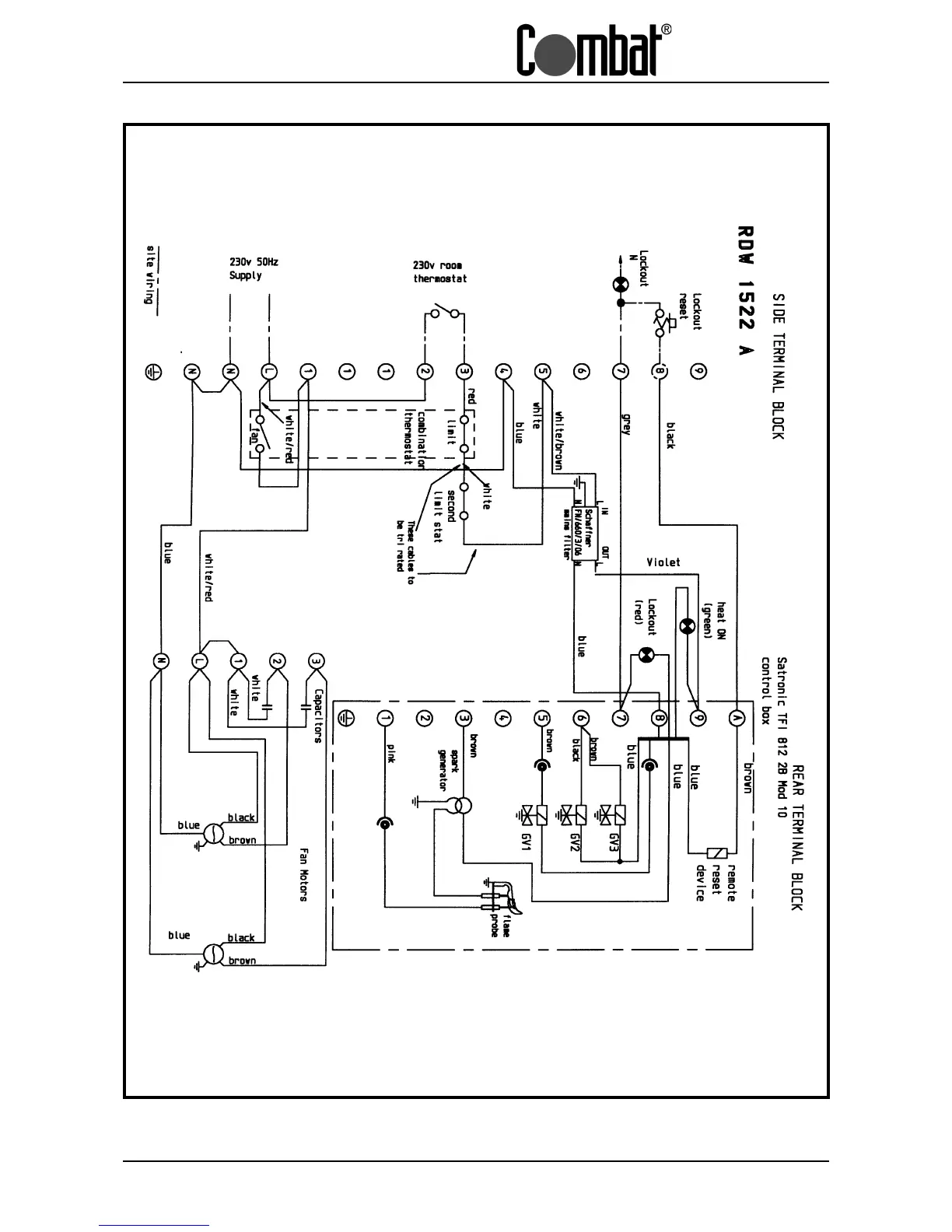
Fig. 5.7 Wiring Diagram for CUHA/A Range of Heaters Models 280 to 380
AUTOMATIC IGNITION

Table of Contents

Related product manuals