EasyManua.ls Logo

Cooper VR-32 - Page 13

Cooper VR-32
52 pages
Print Icon
To Next Page IconTo Next Page
To Next Page IconTo Next Page
To Previous Page IconTo Previous Page
To Previous Page IconTo Previous Page
Loading...
S225-10-5
1-13
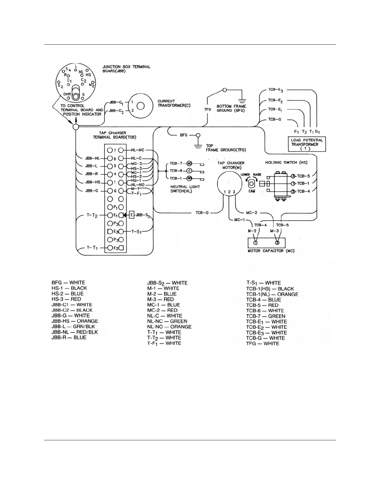
Figure 1-14.
Internal wiring of direct-drive regulator with series winding located on the load side.

Related product manuals