EasyManua.ls Logo

Datron 1061 - Page 49

Default Icon
197 pages
Print Icon
To Next Page IconTo Next Page
To Next Page IconTo Next Page
To Previous Page IconTo Previous Page
To Previous Page IconTo Previous Page
Loading...
f
ir
i1
*1
tT
r?
41
Íl
ti
+r
Et
ï{
d
t]
#
t
#
37
:j.
'-
.
,''
.
.
::
.. :..
29
at-to
I
A15
M45
415
o13
vMA.02
I
eeoo
I
M53
A15
D,oqt
uu,r 4o
Di
ROrì¡
¡io
DO
I
o7
R/w
1k
bytes
RAM
M19/ M20
R/W cs
9o
zso
uv,""
J7
RAM
A7
M35
?o
¿r ¡r,"
AP
cj7
RoM
air
M30
9o
¿r u"tu
J7
RoM
âìf
415
VMA
415 to
À1O
A6
A7
CAL
n/w
From
O14
of
Power-uP
/ Down
CircuilrY
A12
A14
Ã'iE
2
VMA
P
R
o
c
E
s
s
o
i
I
u
s
o
A
Y
A
INPUT /
OUTP
BUFFERS
VM
All
A14
Ã-15cMos
INPUT/OUTPUT
DEVICE
DECOOE
CMOS
DATA BUS
TO
DISPLAY
DRIVER
ASSEMELY
DIGIiAL
INTERFAC€
ASSEÀ/
TY
ANO
A-O
SECTION
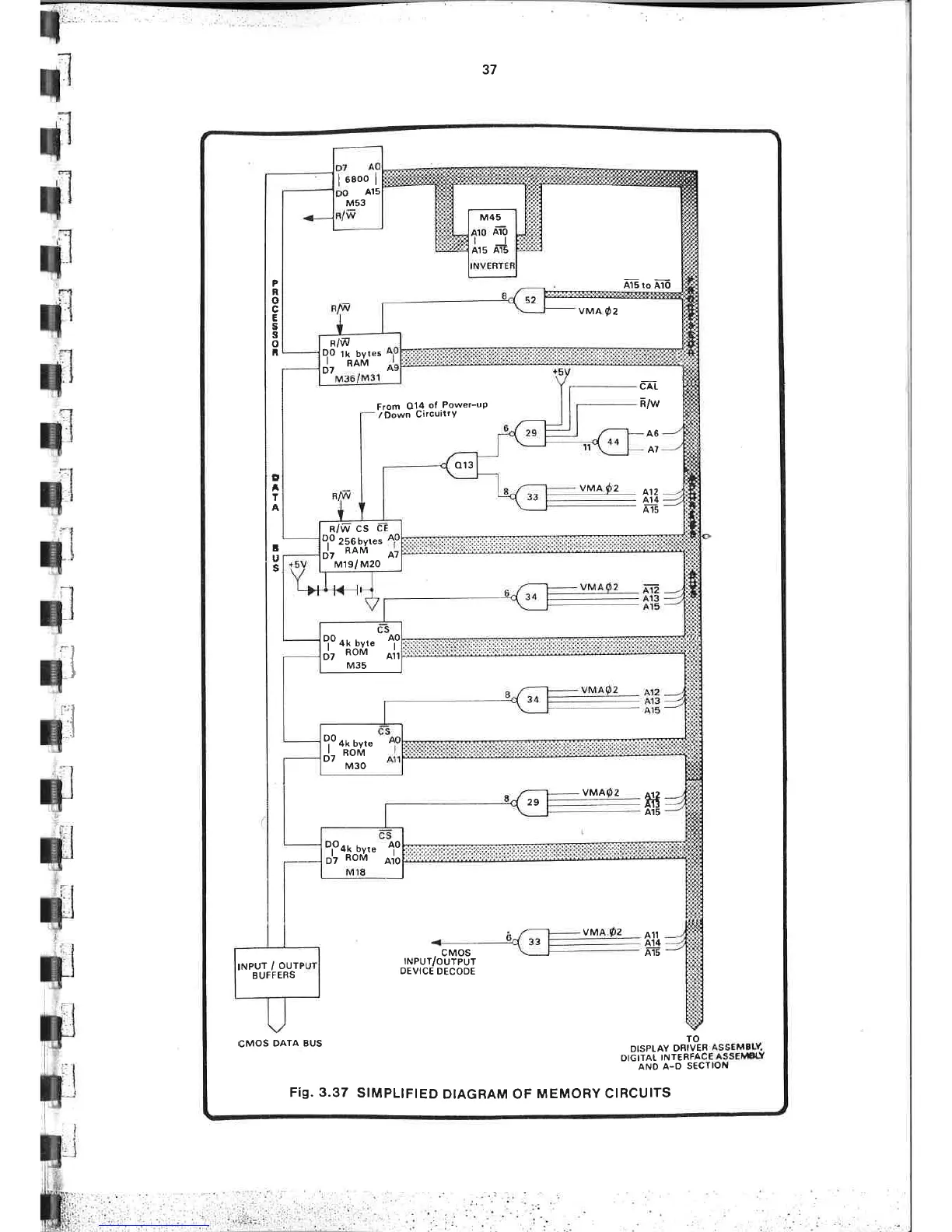
Fig. 3.37
S¡MPL¡FIED
DIAGRAM OF
MEMORY CIRCUITS

Table of Contents