EasyManua.ls Logo

Delta Electronics ASD-A5523-B - Position (Pr) Control Mode; Connecting to Mitsubishi FX2 N1 PG

Delta Electronics ASD-A5523-B
383 pages
Print Icon
To Next Page IconTo Next Page
To Next Page IconTo Next Page
To Previous Page IconTo Previous Page
To Previous Page IconTo Previous Page
Loading...
Chapter 3 Connections and Wiring|ASDA-A&A+ Series
Revision April 2009 3-7
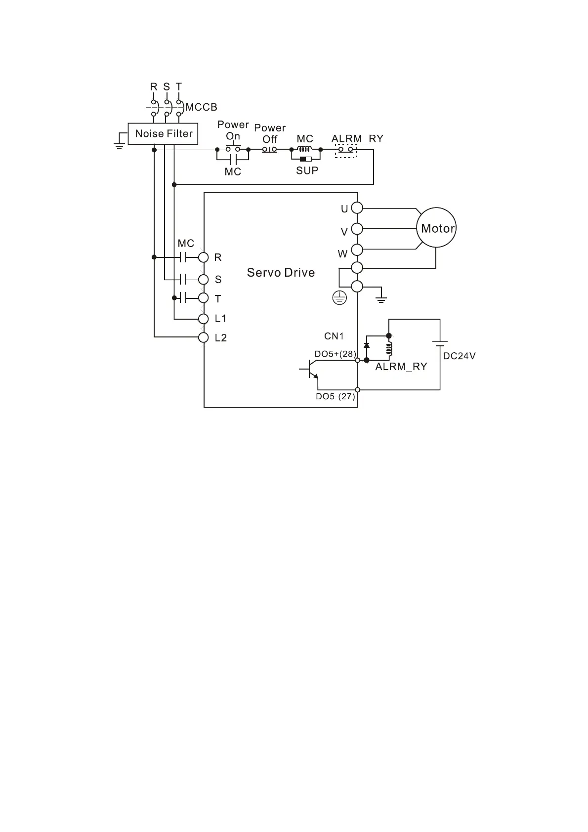
Figure 3.4 Three-Phase Power Supply Connection (for all models)
Call 1(800)985-6929 for Sales
deltaacdrives.com
sales@deltaacdrives.com
Call 1(800)985-6929 for Sales
deltaacdrives.com
sales@deltaacdrives.com

Table of Contents

Related product manuals