EasyManua.ls Logo

Digi WI-700 - Page 95

Digi WI-700
308 pages
Print Icon
To Next Page IconTo Next Page
To Next Page IconTo Next Page
To Previous Page IconTo Previous Page
To Previous Page IconTo Previous Page
Loading...
HI, MI, WI-700 service manual - 2 - component parts
2-59 Issue 9 04/2020
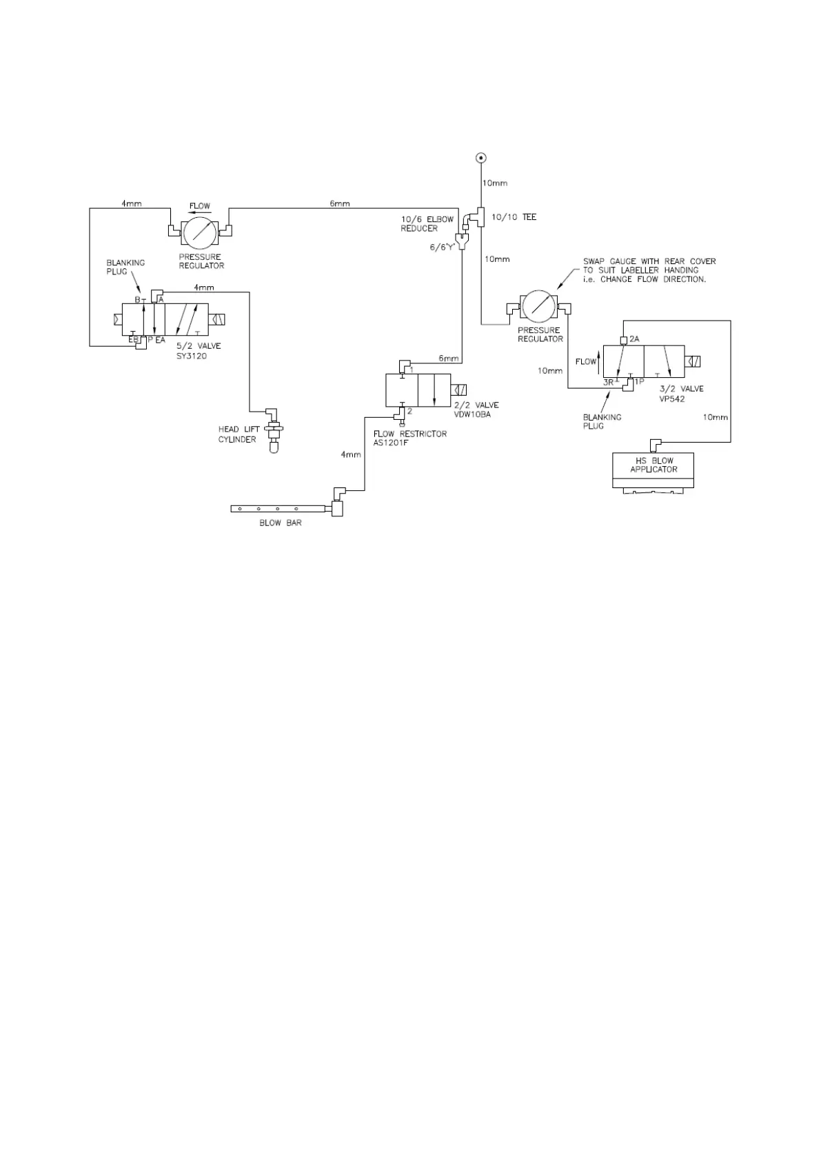
HS blow applicator - Pneumatics

Table of Contents

Related product manuals