EasyManua.ls Logo

Doosan 7/71 - Page 34

Doosan 7/71
70 pages
Print Icon
To Next Page IconTo Next Page
To Next Page IconTo Next Page
To Previous Page IconTo Previous Page
To Previous Page IconTo Previous Page
Loading...
ELECTRICAL SYSTEM
32
7/71, 12/56
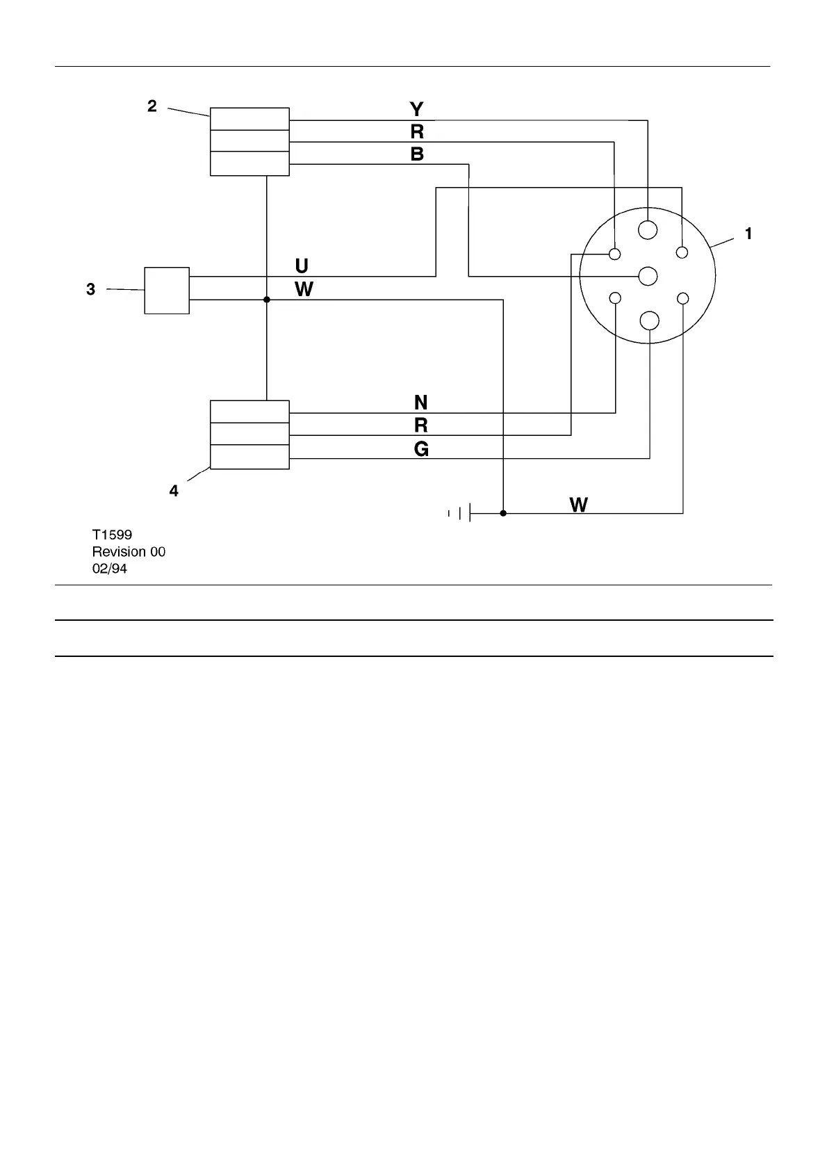
SCHEMATIC DIAGRAM FOR EUROPEAN CE LIGHTING SYSTEM
KEY
1 Plug
2 Light (right hand)
3 Fog light
4 Light (left hand)
B Black
G Green
K Pink
N Brown
O Orange
P Purple
R Red
S Grey
U Blue
W White
Y Yellow

Other manuals for Doosan 7/71

Related product manuals