EasyManua.ls Logo

ELPRO 105U - AC Supply; DC Supply

ELPRO 105U
89 pages
Print Icon
To Next Page IconTo Next Page
To Next Page IconTo Next Page
To Previous Page IconTo Previous Page
To Previous Page IconTo Previous Page
Loading...
Chapter Three Installation
MAN_105G_1.5 Page 26
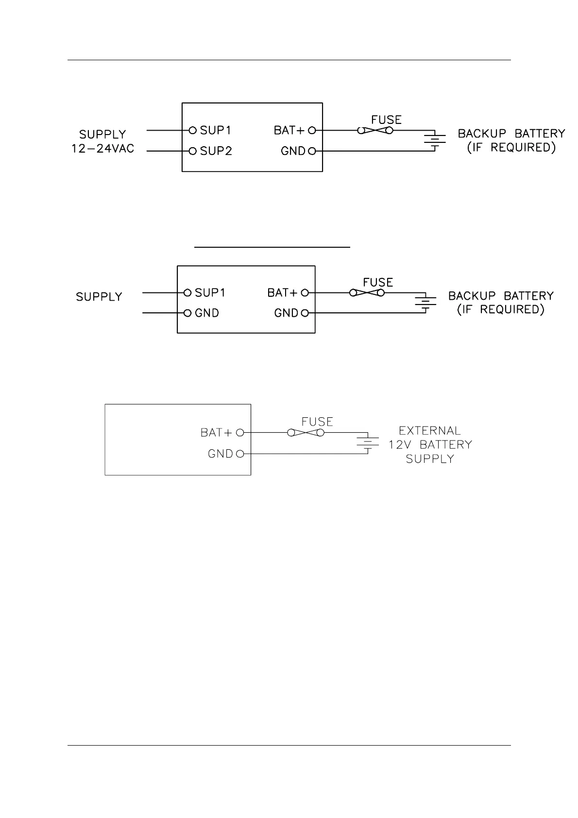
3.3.1 AC Supply
The AC supply is connected to the "SUP1" and "SUP2" terminals as shown below.
+
-
105U
5 A
The AC supply should be "floating" relative to earth.
3.3.2 DC Supply
For DC supplies, the positive lead is connected to "SUP1" and the negative to "GND". The
positive side of the supply must not be connected to earth. The DC supply may be a floating
supply or negatively grounded.
+
-
105U
9 – 30VDC
5 A
The module may also be powered from an external 11 - 15 VDC battery supply without the
need for a "normal" supply connected to "SUP1". This external battery supply is connected to
"BAT+" and "GND" terminals. The positive lead of the external supply should be protected
by a 5A fuse.
105U
5 A
Upon failure of the normal supply, the module may continue to operate for several hours from
a backup battery. The battery charger is rated at 1.5A and is designed for sealed or vented lead
acid batteries between 5 and 24 amphours - other types of batteries should not be used.
On return of normal supply, the unit will recharge the battery. Typically, a 5 AHr battery will
supply the 105G for 1 - 2 days, depending on the type of 105G.
The 105G monitors the power supply and provides the following internal values, which can
be mapped as I/O values:
Power failure (I/O Reg 4309) - if the supply voltage drops below 8V, this status value is
set on, and set off again when the voltage is more than 9V. For AC Supplies, this
indicates low voltage at approximately 10 VAC, and the status is cleared when the supply
voltage rises above approximately 12VAC
Low battery voltage (I/O Reg 4308) - this status value is set on if the battery voltage
drops to 11.3, and resets off when the battery voltage is more than 11.8V.
Battery voltage value (I/O Reg 4310) - 8 – 40VDC corresponds to hex 4000 – hex C000.
Supply voltage (I/O Reg 4311) - 8 – 40VDC corresponds to hex 4000 – hex C000.

Table of Contents

Related product manuals