EasyManua.ls Logo

Gardner Denver AUTO SENTRY EAU99G - Purge and Blowdown Valve Functions; System Sensors and Switches; Emergency Stop Pushbutton

Gardner Denver AUTO SENTRY EAU99G
75 pages
Print Icon
To Next Page IconTo Next Page
To Next Page IconTo Next Page
To Previous Page IconTo Previous Page
To Previous Page IconTo Previous Page
Loading...
13-10-614 Page 26
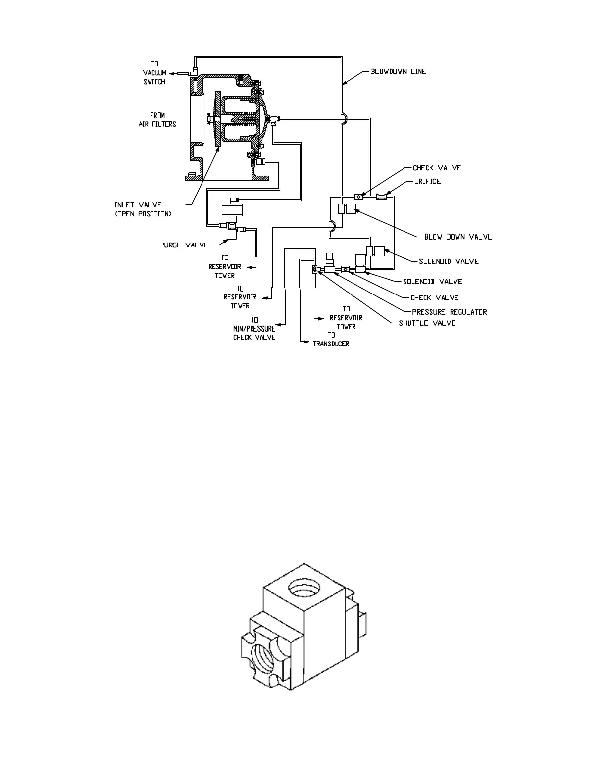
Figure 4-3 – INLET VALVE
Solenoid Valves IVC and IVO - These valves control position of the inlet valve in response to signals
from the “AutoSentry”. With both valves de-energized, the normally open IVC valve allows control
pressure to the inlet piston to close the valve. If IVC only is energized, the inlet valve is held in its current
position. If both valves are energized, control pressure is relieved from the inlet piston to allow the valve
to open.
Pressure Regulator - The pressure regulator is used to supply a constant and low control pressure to
prevent damage to the inlet valve from “slamming.” The regulator should be set for 25-30 psig.
Shuttle Valve (Figure 4-4) - Also known as a double check valve, the shuttle valve is a device which will
take two (2) supply signals and allow the one with the highest pressure to pass through. The shuttle
valve is used to provide control air pressure from either the reservoir or plant air system, as required
during different operating conditions.
Figure 4-4 – SHUTTLE VALVE
203EAU797-A
(Ref. Drawing)

Table of Contents

Related product manuals