EasyManua.ls Logo

Gardner Denver AUTO SENTRY EAU99G - Section 5: Lubrication, Oil Cooler, Filter & Separator; Compressor Oil System Overview; Recommended Lubricants and Specifications

Gardner Denver AUTO SENTRY EAU99G
75 pages
Print Icon
To Next Page IconTo Next Page
To Next Page IconTo Next Page
To Previous Page IconTo Previous Page
To Previous Page IconTo Previous Page
Loading...
13-10-614 Page 30
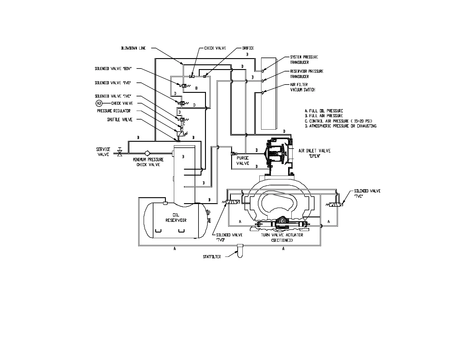
Figure 4-7 – CONTROL SCHEMATIC – COMPRESSOR AT FULL LOAD
206EAU797-A
(Ref. Drawing)

Table of Contents

Related product manuals