EasyManua.ls Logo

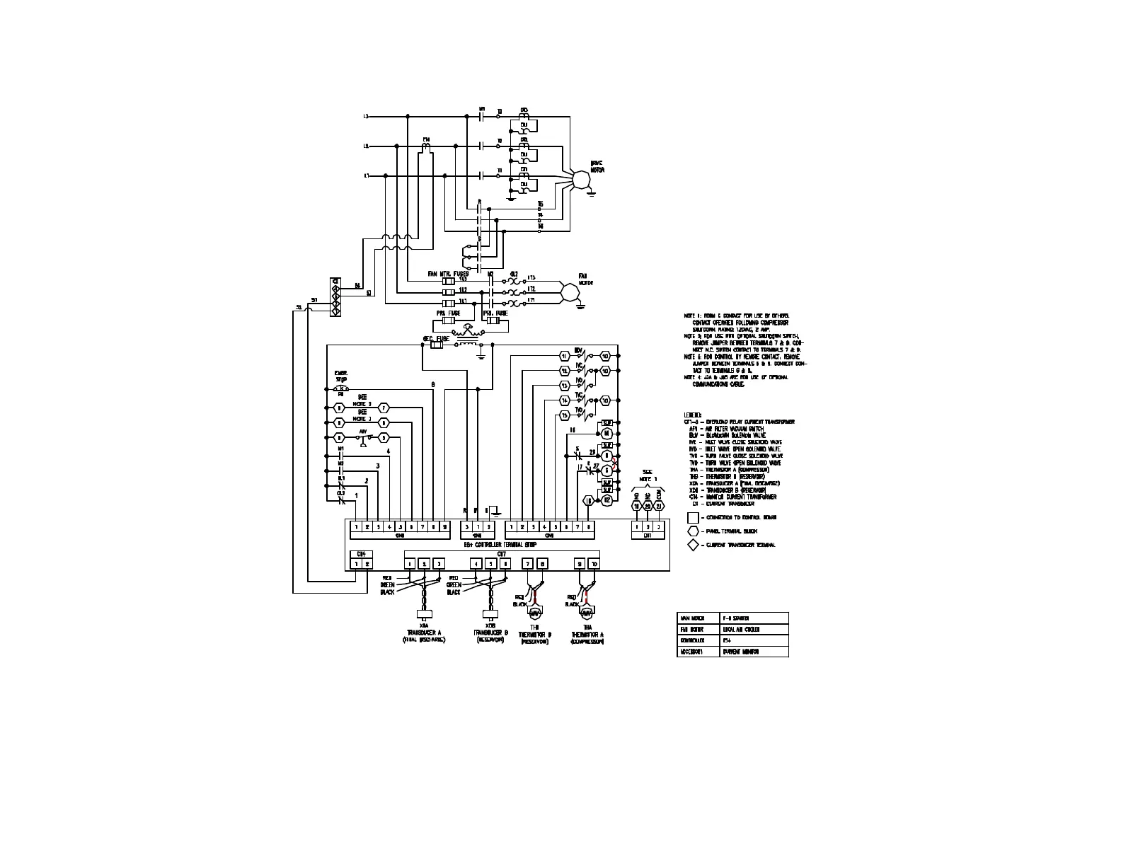
Gardner Denver AUTO SENTRY EAU99G - Figure 4-10 - Wiring Diagram - (Wye Delta, ES+ Controller, Air-Cooled)

Gardner Denver AUTO SENTRY EAU99G
75 pages
Print Icon
To Next Page IconTo Next Page
To Next Page IconTo Next Page
To Previous Page IconTo Previous Page
To Previous Page IconTo Previous Page
Loading...
13-10-614 Page 33
Figure 4-10 – WIRING DIAGRAM – (WYE DELTA, ES+ CONTROLLER, AIR-COOLED)
202EAU546-D
(Ref. Drawing)
Page 1 of 2

Table of Contents

Related product manuals