EasyManua.ls Logo

Garland ST286-E - S & STE 283,284 RC-2 Wiring Diagram

Garland ST286-E
76 pages
Print Icon
To Next Page IconTo Next Page
To Next Page IconTo Next Page
To Previous Page IconTo Previous Page
To Previous Page IconTo Previous Page
Loading...
Part # 1382683 (01/08)Page 30
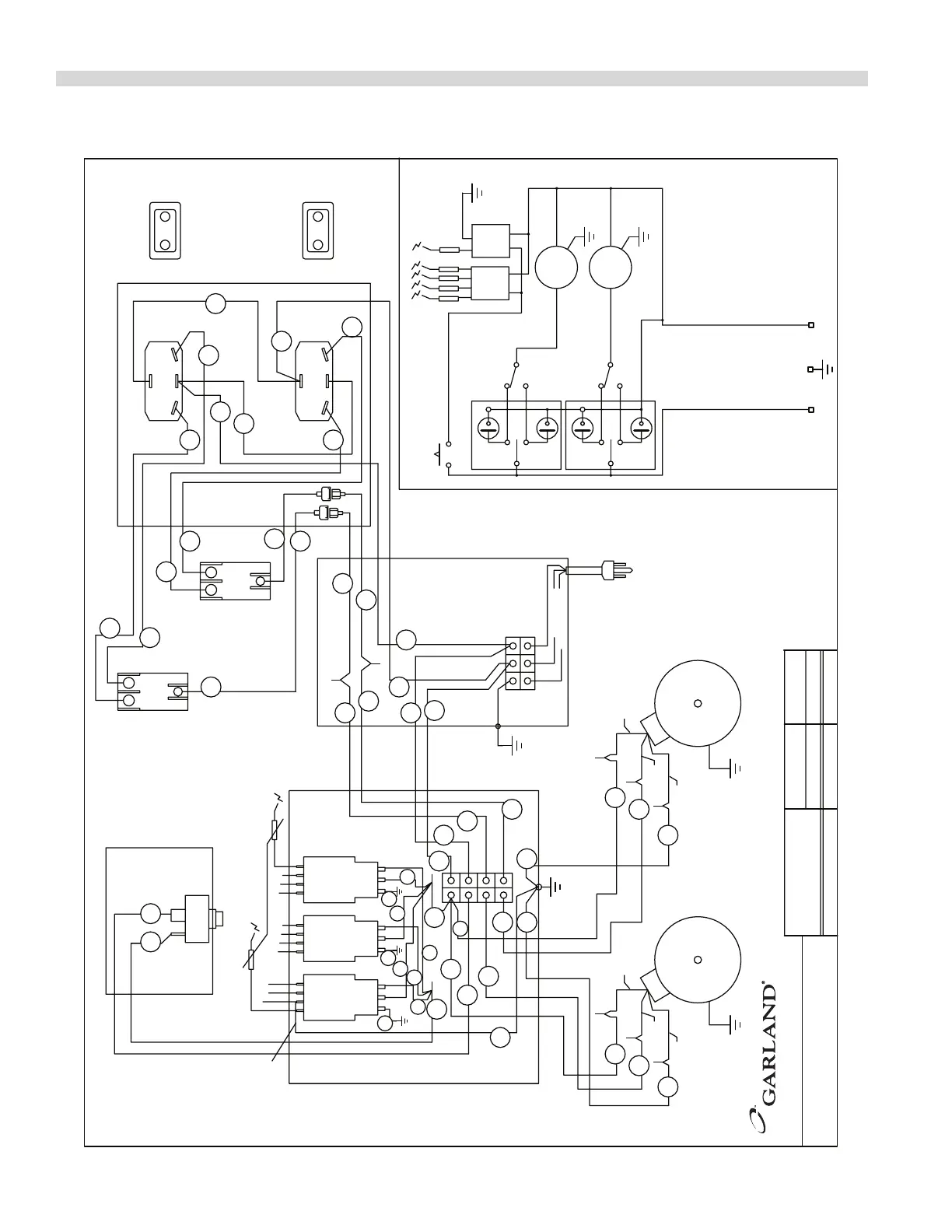
WIRING DIAGRAMS Continued
MODEL
TOTAL LOADING
KW (h.p.)
NOMINAL AMPS
SWITCHES CONNECTION SIDE
GREEN
MOTOR
BLACK
WHITE
BLACK
GREEN
MOTOR
WHITE
MOMENTARY SWITCH
TERMINALS
GROUND UNUSED
SPARK ELECTRODES
TERMINALS
GROUND UNUSED
SCHEMATIC
DOOR CLOSED
SWITCH POSITION
M~
120 VOLT MODELS ONLY
GND
NL1
COOL
OFF
COOK
COOK
COOL
OFF
NC
COM
NO
COM
NO
NC
M~
LEFT OVEN
RIGHT OVEN
L1
N(L2)
VIEWED FROM
FRONT
SWITCHES
BLUE
COOL
AMBER
COOK
OFF
BLUE
COOK
AMBER
COOL
OFF
RIGHT OVEN
LEFT OVEN
RIGHT OVEN
LEFT OVEN
BLACK
BLACK
BROWN
BLUE
BLUE
BROWN
(BROWN) (BROWN)
(BLUE) (BLUE)
WHITE (N)
BLACK (L1)
GREEN (GND)
3
E
2
N
1
L
3
E
2
N
1
L
3
E
2
N
1
L
0.83
(2/3)
7.2
16
24 25
17
20
2
1
1
2
6
5
8
7
11
10
12
9
8
7
10
11
21
22
14
3
4
3
30
29
4
14
14
13
16
20
19
26
18
17
21
19 18
24 25
29
30
28
27
12
22
22
35
35
35
GARLAND COMMERCIAL RANGES LIMITED
MISSISSAUGA, ONTARIO, CANADA
S & STE 283,284RC-2
S/STE28_ RC2 120V
MODEL
120V120V
DRAWN APR/17 2006
NO
C
0
12
NC
NC NO
0
1
C
2
2444400
DWG
:

Table of Contents

Related product manuals