EasyManua.ls Logo

General Climate CU-S05CR - 8.7 Balance Refrigerant

General Climate CU-S05CR
57 pages
Print Icon
To Next Page IconTo Next Page
To Next Page IconTo Next Page
To Previous Page IconTo Previous Page
To Previous Page IconTo Previous Page
Loading...
www.generalclimate.com 19 Wall-Mounted Split Type
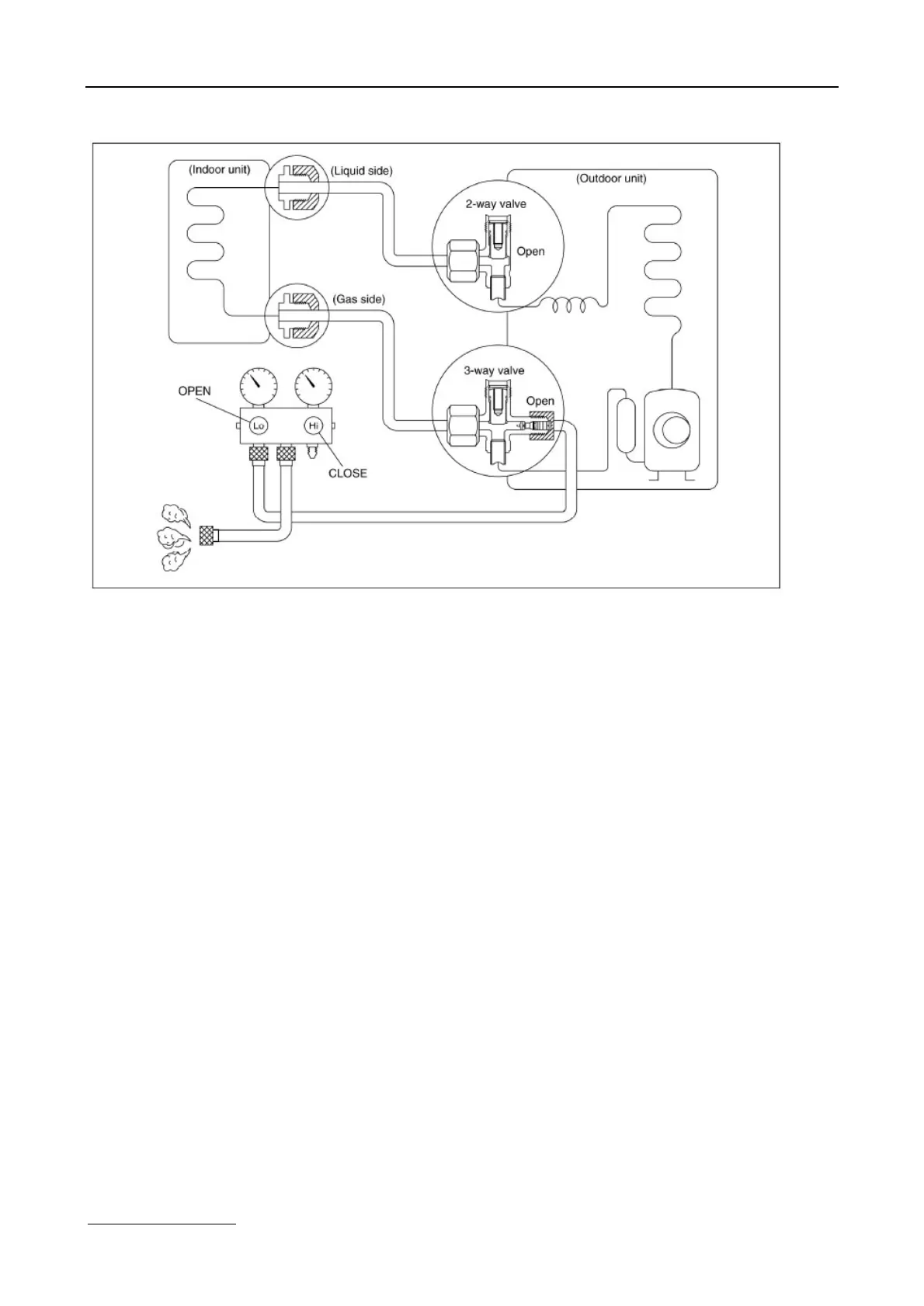
8.7 Balance refrigerant of the 2-way, 3-way valves
Procedure:
1. Confirm that both the 2-way and 3-way valves are set to the open position.
2. Connect the charge set to the 3-way valve’s service port.
§ Leave the valve on the charge set closed.
§ Connect the charge hose with the push pin to the service port.
3. Open the valves (Low side) on the charge set and discharge the refrigerant until the gauge indicates 0.05 to 0.1 Mpa.
§ If there is no air in the refrigeration cycle [the pressure when the air conditioner is not running is higher than 0.1Mpa,
discharge the refrigerant until the gauge indicates 0.05 to 0.1 Mpa. If this is the case, it will not be necessary to apply a
evacuation.
§ Discharge the refrigeration gradually; if it is discharged too suddenly, the refrigeration oil sill be discharged.

Related product manuals