EasyManua.ls Logo

General Climate CU-S05CR - 5. Refrigerant Cycle Diagram

General Climate CU-S05CR
57 pages
Print Icon
To Next Page IconTo Next Page
To Next Page IconTo Next Page
To Previous Page IconTo Previous Page
To Previous Page IconTo Previous Page
Loading...
www.generalclimate.com 9 Wall-Mounted Split Type
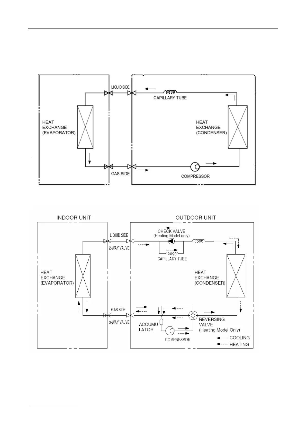
5. Refrigerant cycle diagram
Ø Cooling only
Ø Heat pump mode

Related product manuals