EasyManua.ls Logo

Hyster F007 - Page 37

Hyster F007
48 pages
Print Icon
To Next Page IconTo Next Page
To Next Page IconTo Next Page
To Previous Page IconTo Previous Page
To Previous Page IconTo Previous Page
Loading...
5000 SRM 969 Diagrams, Schematics, or Arrangements
Legend for Figure 15
1. HYDRAULIC MOT
OR
2. FITTING, O-RING
3. HOSE ASSEMBLY
4. HOSE ASSEMBLY
5. HOSE ASSEMBLY
6. VALVE ASSEMBLY
7. FITTING, O-RIN
G
8. FITTING, O-RING
9. MANIFOLD
10. HOSE ASSEMBLY
11. EXTENSION CYLINDER ASSEMBLY
12. HOSE ASSEMBLY
13. HOSE ASSEMBLY
14. SIDESHIFT ASS
EMBLY
15. FITTING, O-RING
16. HOSE ASSEMBLY
17. HOSE ASSEMBLY
18. VALVE ASSEMBLY
19. HOSE ASSEMBLY
20. HOSE ASSEMBLY
21. FITTING, O-RING
22. FITTING, O-RING
23. HOSE ASSEMBLY
24. HOSE ASSEMBLY
25. MANIFOLD
26. FITTING, O-RING
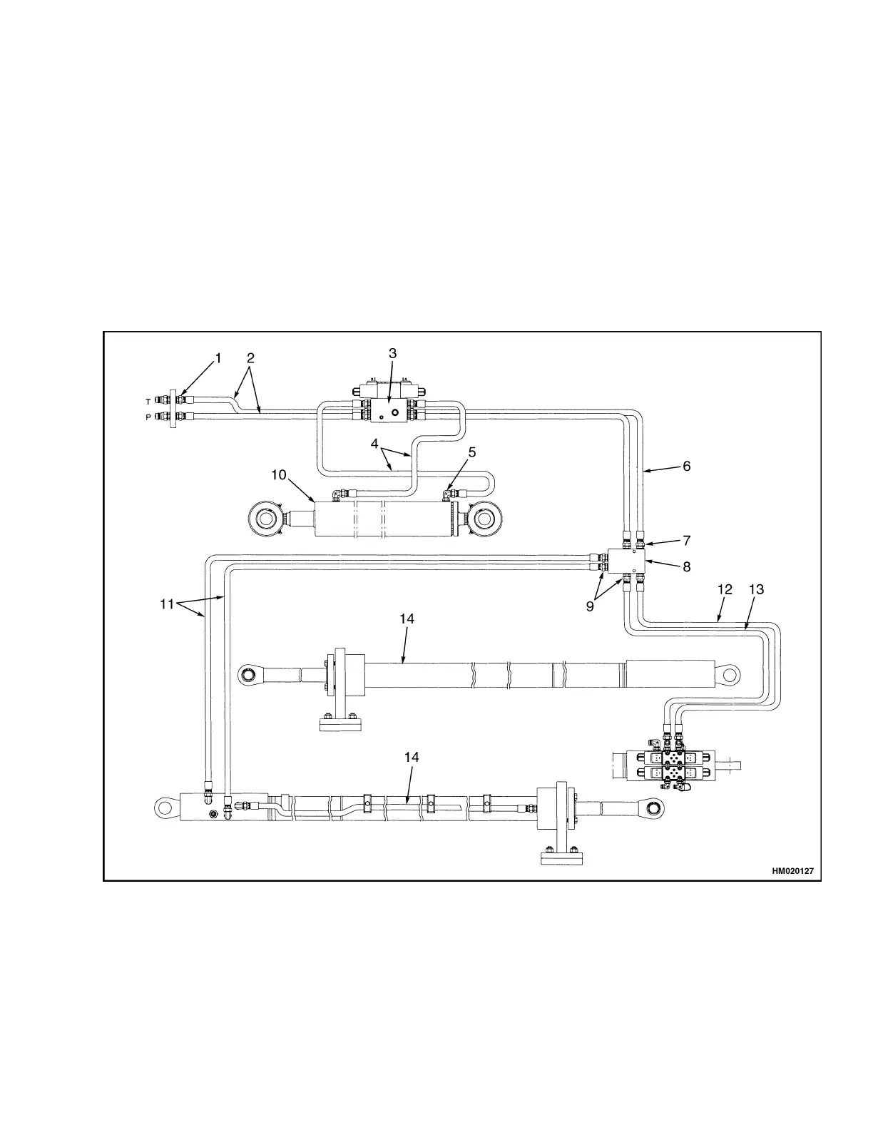
1. FITTING, O-RING
2. HOSE ASSEMBLY
3. VALVE ASSEMBLY
4. HOSE ASSEMBLY
5. FITTING, O-RING
6. HOSE ASSEMBLY
7. FITTING, O-RING
8. MANIFOLD
9. FITTING, O-RING
10. SIDESHIFT CYLINDER
ASSEMBLY
11. HOSE ASSEMBLY
12. HOSE ASSEMBLY
13. HOSE ASSEMBLY
14. EXTENSION CYLINDER
ASSEMBLY
Figure 16. Hydraulic System Model 555
31

Related product manuals