EasyManua.ls Logo

Hyster F007 - Diagrams, Schematics, or Arrangements

Hyster F007
48 pages
Print Icon
To Next Page IconTo Next Page
To Next Page IconTo Next Page
To Previous Page IconTo Previous Page
To Previous Page IconTo Previous Page
Loading...
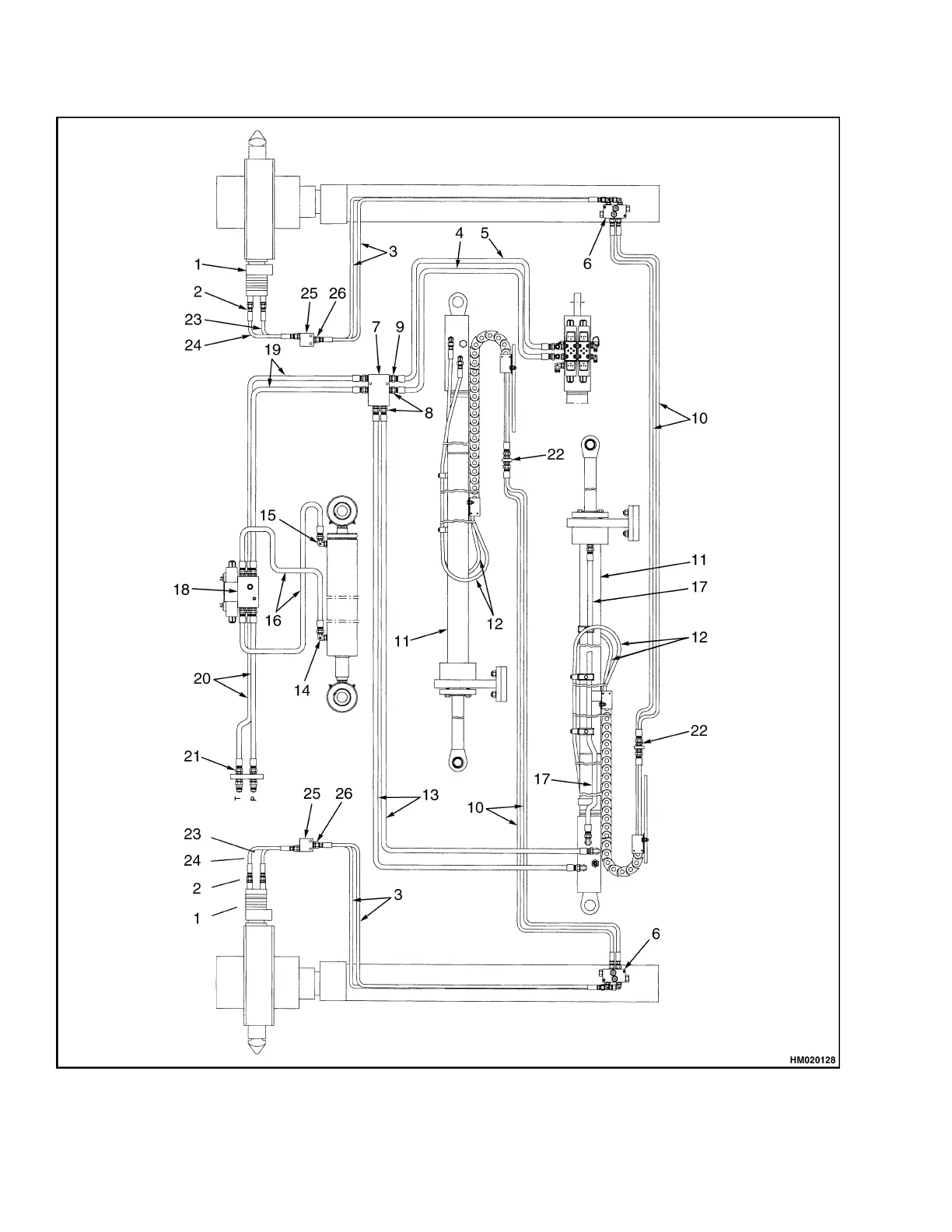
Diagrams, Schematics, or Arrangements 5000 SRM 969
Figure 15. Hydraulic System Model 553
30

Related product manuals