EasyManua.ls Logo

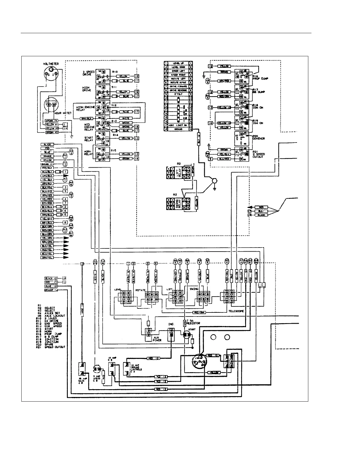
JLG 40H+6 - Wiring Diagram - Standard (Deutz F2 L511;F3 L912 & Wisconsin Engine W; Standard Controls) (Sheet 1 of 2)

JLG 40H+6
152 pages
Print Icon
To Next Page IconTo Next Page
To Next Page IconTo Next Page
To Previous Page IconTo Previous Page
To Previous Page IconTo Previous Page
Loading...
SECTION 3 - TROUBLESHOOTING
3-26 – JLG Lift – 3120240
Figure 3-7. Wiring Diagram - Standard (Deutz F2l511/f3l912 & Wisconsin
Engine W/ Standard Controls) (Sheet 1 Of 2).

Table of Contents

Related product manuals