EasyManua.ls Logo

Kentec Electronics Sigma XT K11031F2 - Using Intrinsically Safe Barriers

Kentec Electronics Sigma XT K11031F2
40 pages
Print Icon
To Next Page IconTo Next Page
To Next Page IconTo Next Page
To Previous Page IconTo Previous Page
To Previous Page IconTo Previous Page
Loading...
Product Manuals/Man-1088_Sigma XT_26 Page 14 of 40
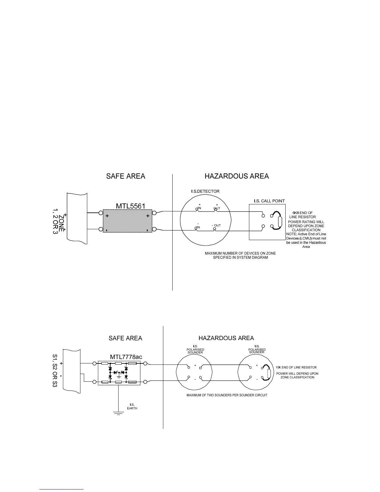
8. Using intrinsically safe barriers
SIGMA XT control panels support the use of I.S. barriers for connecting to equipment in
hazardous areas.
Only certified detectors, call points and sounders may be used in hazardous areas and
these must be connected to the control panel via a compatible I.S. barrier as listed in table
5.
Connection of the I.S. barrier changes the characteristics of the detection circuit so zones that
have I.S. barriers connected must be adjusted to work with them.
Programmable options C61 to C63 allow each zone to operate with I.S. barriers.
The amount of detectors and call points that can be connected to a zone is limited by the I.S.
approval system diagram which should be supplied by the detector manufacturer. The power
rating of the end of line resistor will be dependent upon the Zone classification rating (Gas class)
this will be specified on the system diagram.
Figure 8. Detection zone wiring through an MTL5561 I.S .barrier
Figure 9. Sounder circuit wiring through an MTL7778ac I.S. barrier

Table of Contents

Related product manuals