EasyManua.ls Logo

LORCH S-SpeedPulse XT - Page 57

LORCH S-SpeedPulse XT
68 pages
Print Icon
To Next Page IconTo Next Page
To Next Page IconTo Next Page
To Previous Page IconTo Previous Page
To Previous Page IconTo Previous Page
Loading...
Troubleshooting
- 57 -02.20 909.2710.1-06
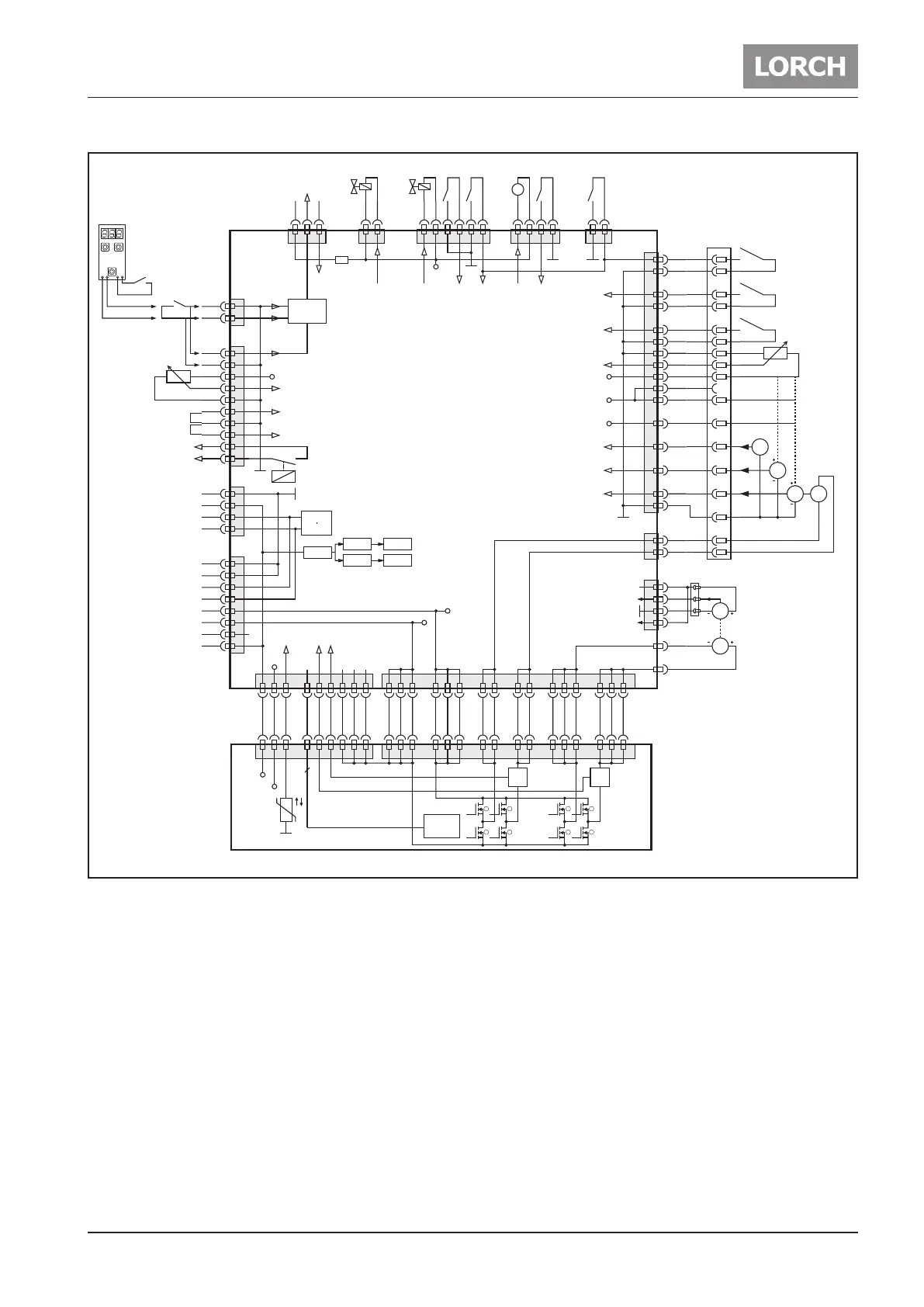
Schematic DMRPP04
I
mon.
I
mon.
8
7
6
5
4
3
2
1
+5V
+24V
12 3 4-11 12 13 16 1415
ϑ
FET
Control
X2
1 2 324 25 26
X1
6 7 8 11 12 1316 17 20 21
DMRPP-P
8
X15 X14
M
X11
X10
G
XT1
XT3
XT4
+5V
gnd
tach_in
tach_on
M
16
Amphenol 17+PE
10
2
6
4
12
5
14
7
PE
17
+24V
+5V
+12V
PushPull
X17
X5
G
G
G
11
15
9
1
digital1
digital2
analog
13
3
8
12 3 4-11 12 13 16 1415 1 2 324 25 26 6 7 8 11 12 1316 17 20 21
+70V
gnd
+5V
+24V
CAN
bus
+12V
X8
X20
X13
data
gnd
X18
+3.3V
+10V
+10V
analog in
ext.
2T
X4
X1
2
X9 X16
+24V
CAN high
CAN low
+70V mot.
gnd mot.
gnd
CAN high
CAN low
+24V
gnd
1
2
1
4
3
6
5
8
7
10
9
2
1
4
3
2
1
4
3
6
5
8
7
21 4321 43 65 21
+12V
+24V
+5V
10
11
12
13
14
16
7
8
15
3
4
9
6
5
1
2
1
2
1
2
3
4
+24V
M
X6
21
X12
21 3
DMRPP-C
+5V
temp.
Koffer aktiv Vorschub Motor
Kollisionsschutz
Gastest
Drahteinlauf
Kollisionsschutz
Gastest
Draht-
einlauf
LüferDraht-
rückzug
Drahtende-
Sensor
Ausblaß-
ventil
Gas-
ventil
Kaltdraht-
Sensor
Brenner-
interface
analog Eingang
Strom
PushPull
motor
Strom
Vorschub-
motor
Schweiß-
potential
In case of a DMRPP04, at a detection of a malfunction not only the E08 code is shown, but also an addi-
tional sub-code is displayed. For example E08-03. (see also “9.15 Malfunction Codes” on page 64)

Related product manuals